Artemia Reference Center (ARC), 1978 General information (title, editor, publisher, year of publication and table of contents) on important books and periodicals on aquaculture, some basic textbooks on ecology and standard works on water analysis. Prepared on the occasion of the “First International Training Course on the Biology and Practical Use of the Brine Shrimp, Artemia salina L. in Aquaculture”, Ghent, Belgium, May 16–31, 1978: 229p.
Benijts, F., E. 1976 Van Voorden, and P. Sorgeloos, Changes in the biochemical composition between the first larval stages of the brine shrimp, Artemia salina L.: 1–9. In Proc. 10th European Symposium on Marine Biology, Ostend, Belgium, Sept. 17–23, 1975. Ed. Persoone, G.; E. Jaspers. Vol. 1. Research in mariculture at laboratory and pilot scale. Universa Press, Wetteren, Belgium: 620p.
Bossuyt, E. and P. Sorgeloos, Technical aspects of the batch culturing of Artemia in air-water-lift operated raceways on a ricebran diet (in preparation)
Bruggeman, E., 1977 et al., Improvements in the decapsulation of Artemia cysts. Proceedings of the Conference of Aquaculture “Cultivation of Fish Fry and its Live Food”, Szymbark, Poland, Sept. 23–28, 1977: (in press)
Claus, C., F. Benijts, and P. Sorgeloos, 1977 Comparative study of different geographical strains of the brine shrimp, Artemia salina: 91–105. In Fundamental and Applied Research on the Brine Shrimp, Artemia salina (L.) in Belgium. Special Publication No. 2, European Mariculture Society, Ed. Jaspers, E., Institute for Marine Scientific Research, Bredene, Belgium: 110p.
Mock, C.R. and R.A. Neal, 1974 Penaeid shrimp hatchery systems. FAO/CARPAS Symposium on Aquaculture in Latin America, Montevideo, Uruguay, 26 Nov. - 2 Dec., 1974, CARPAS/6/74/SE: 9p.
Persoone, G. and P. Sorgeloos, 1975 Technological improvements for the cultivation of invertebrates as food for fishes and crustaceans. I. Devices and Methods. Aquaculture, 6: 275–289
Salser, B.R. and C.R. Mock, 1973 An air-lift circulator for algal culture tanks. Proc. 4th Ann. Workshop of the World Mariculture Society, 4: 295–297
Sorgeloos, P., 1972 The influence of light on the growth rate of larvae of the brine shrimp, Artemia salina L. Biol. Jb., 40: 317–322
Sorgeloos, P., 1973 First report on the triggering effect of light on the hatching mechanism of Artemia salina dry cysts. Mar. Biol., 22: 75–76
Sorgeloos, P., 1976 The brine shrimp, Artemia Salina L.: A bottleneck in mariculture? FAO Technical Conference on Aquaculture, Kyoto, Japan, 26 May - 2 June 1976, Experience Paper 77: 12p.
Sorgeloos, P., 1976 A bibliography on the brine shrimp Artemia salina L. Special Publication No. 1, European Mariculture Society, Ed. Jaspers, E., Institute for Marine Scientific Research, Bredene, Belgium: 107p.
Sorgeloos, P.,1977 Occurrence of Artemia in nature and its morphological development from nauplius to adult: 1–7. In Fundamental and Applied Research on the Brine Shrimp, Artemia salina (L.) in Belgium. Special Publication No. 2, European Mariculture Society, Ed. Jaspers, E., Institute for Marine Scientific Research, Bredene, Belgium: 110p.
Sorgeloos, P. and E. Bruggeman, 1978 Decapsulation of Artemia cysts: Summary of latest results. Manuscript: 3p.
Sorgeloos, P. and G. Persoone, 1975 Technological improvements for the cultivation of invertebrates as food for fishes and crustaceans. II. Hatching and culturing of the brine shrimp, Artemia saline L. Aquaculture, 6: 303–317
Sorgeloos, P., C. Remiche-Van der Wielen and G. Persoone, 1978 The use of Artemia nauplii for toxicity tests - a critical analysis. Ecotoxicology and Environmental Safety: (in press)
Sorgeloos, P., 1976 et al., Current research on the culturing of the brine shrimp, Artemia salina L. at the University of Ghent, Belgium: 473–495. In Proc. 10th European Symposium on Marine Biology, Ostend, Belgium, Sept. 17–23, 1975. Ed. Persoone, G., E. Jaspers, Vol. 1, Research in mariculture at laboratory and pilot scale. Universa Press, Wetteren, Belgium: 620p.
Sorgeloos, P., 1978a List of commercial harvesters-distributors of Artemia cysts from different geographical origin. Aquaculture: (in press)
Sorgeloos, P., 1978b Notes on the processing of Artemia salina cysts. Manuscript: up.
Sorgeloos, P., 1978c Difference in energetic content of Artemia nauplii hatched out at 32 respectively 5 ppt (after Von Hentig, 1971), Manuscript: 1p.
Sorgeloos, P., 1977a et al., Artemia salina as life food in aquaculture: 37–46. In Fundamental and Applied Research on the Brine Shrimp, Artemia salina (L.) in Belgium. Special Publication No. 2, European Mariculture Society, Ed. Jaspers, E., Institute for Marine Scientific Research, Bredene, Belgium: 110p.
Sorgeloos, P., 1977b et al., Decapsulation of Artemia cysts: A simple technique for the improvement of the use of brine shrimp in aquaculture. Aquaculture, 12 (4): 311–316
Sorgeloos, P.,1977c et al., The use of the brine shrimp, Artemia salina in aquaculture. Proceedings of the 3rd Meeting of the ICES Working Group on Mariculture, Brest, France, May 10–13, 1977. Actes de Colloques du C.N.E.X.O., 4: 21–25
Sorgeloos, P., 1977d et al., Air-water pumps as cheap and convenient tools for high density culturing of microscopic algae: 173–183. In Proc. 8th Ann. Meeting WMS, Ed. Avault, J.W., Jr., Louisiana State University, Division of Continuing Education, Baton Rouge, Louisiana, U.S.A.: 984p.
Sorgeloos, P., 1978a et al., The use of Artemia cysts in aquaculture. The concept ‘hatching efficiency’ and description of a new method for cyst processing. Proc. 9th Ann. Meeting WMS, “Aquaculture - Atlanta 1978”, Atlanta, U.S.A., Jan. 3–6, 1978: (in press)
Sorgeloos, P., 1978b et al., The culture of Artemia salina on ricebran: The conversion of a waste product into highly nutritive animal protein. Paper submitted for the 10th Annual Meeting of the WMS, Honolulu, Hawaii, U.S.A., Jan. 25–27, 1978
Tobias, W.J., P. Sorgeloos, E. Bossuyt, 1978 et al., The technical feasibility of mass-culturing Artemia salina in the St. Croix “Artificial Upwelling” Mariculture System. Paper submitted for the 10th Annual Meeting of the WMS, Honolulu, Hawaii, U.S.A., Jan. 22–27, 1978

Figure 1. Funnel - shaped hatching bag

Figure 2. Top view of air-water-lift operated raceway

Figure 3. Turbidistick
(1) suspension of ricebran in plastic bag (can be made of polyethylene sheet with an electrical kitchensealer) (2) the ricebran particles are kept in suspension by continuous air bubbling (3) a glass tube which is curved at its end, is connected to a plastic tube and forms a siphon (4). The latter fits on a T-piece (5) which is further connected to an air inlet (6) and to the food distribution tube (7) | ![]() |
Figure 4. Schematic presentation of automatic food distribution system

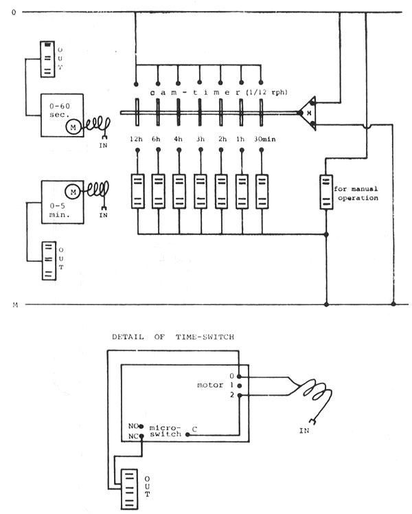
Figure 5. Programming system with cam-timer and 2 time-switches for regulation of various intermittent activations

Figure 6. Practical set up of plate separator connected to an Artemia raceway

Figure 7. Artemia cyst collecting net

Figure 8. Set up for flow-through culturing of Artemia
| Legend to symbols: (1): Artemia ponds at surface level, surrounded by 0.4m high dikes (2) and (3): 0.5 m wide canals at various elevations above the surface level: ![]() (4) : 5m by 5m pit of 1.5m depth : gate |
Figure 9. Layout of the Artemia salt pond to be constructed at the Samut Sakhorn Station of the Department of Fisheries