![]() | FOOD AND AGRICULTURE ORGANIZATION OF THE UNITED NATIONS | ESN: FAO/WHO/UNU EPR/81/INF.2 September 1981 |
![]() | WORLD HEALTH ORGANIZATION | |
![]() | THE UNITED NATIONS UNIVERSITY |
INFORMATION PAPER NO.2
Joint FAO/WHO/UNU Expert Consultation on
Energy and Protein Requirements
Rome, 5 to 17 October 1981
CONTROL OF ENERGY INTAKE AND EXPENDITURE
IN THE REGULATION OF ENERGY BALANCE
by
Lars Garby
Department of Physiology
Odense University
Denmark
Paper presented at the
International Congress of Nutrition
San Diego, California
August 1981
The subject of regulation in human energy exchange and transformation is fast growing and a review of the state of knowledge could be made by reviewing the large number of significant papers published during the past few years. However, for reasons that will become clear, the approach taken here is different and the aim of the paper is to examine those principles and problems that the author believes are the most important.
Energy is exchanged between the body and its surroundings and energy is transformed into different forms within the body. The processes underlying these transactions can be controlled so that one or several of the manifestations of the processes are regulated to within relatively constant values in spite of external perturbations. The two concepts of regulation and control can be illustrated by considering an ordinary laboratory thermostated water bath (figure 1).

figure 1
In figure 1, the regulated variable is the temperature of the water Ti. There are two controller elements: the heating device (which generates heat, q, as a function of the input signal, s, and the transfer function, k1, so that q = s . k1) and the heat conducting walls (through which heat is lost in an amount equal to k2 (Ti - Ty), where Ty is the external temperature). The system has non-adaptive regulation in that the dissipative element (= the heat conducting walls) is not controlled. Adaptive regulation could be obtained by having a feed-back loop from Ti (and/or Ty) to the transfer function 1/k2 (i.e. to the resistance to heat flow of the walls). Since we have built the machine, we know that the regulated variable is Ti and the analyses of the energy exchange of the water bath is straightforward.
In analyses of human energy exchange, our first problem is that we have no good ideas about what it is that is regulated. There are several candidates that have been discussed over the years: body weight, body fat, glycogen stores, etc., but there are no supported statements about the relative importance of any of them or about how they function.
The idea that the energy content, or parts thereof, of the human body is the regulated variable appears to originate from considerations of the First Law. In this context, the First Law can be written as
Δ E = energy intake - energy expenditure
and, thus, can be seen to invite the speculation that the energy content is the regulated variable with energy intake and energy expenditure as controlled variables (processes). However, detection and, therefore, regulation of extensive energy factors (i.e. moles of chemical species, charge, volume, surface, etc.) is very difficult to envisage. It is much more natural (and indeed in agreement with experimental data in other fields) to think of intensive energy factors (i.e. chemical potential, electrical potential, pressure, surface tension, etc.) as being detected and regulated. In order to develop a scheme that incorporates intensive energy factors, we need to consider both the First and the Second Law as applied to an open system and we use the method suggested by Gibbs.
Rewriting the First Law in a more rigorous manner, we have that
| Δ E = w - q = w' - w'' - q | (1) |
where w is the net work performed by the surroundings on the body and q is the heat given off. The net work w can be split into two terms, w' and w'', where w' is the food energy intake and w'' is the external work performed by the body on its surroundings.
Now, w' is given by the algebraic sum of the Gibbs energy fluxes associated with food intake and excretion. This work, performed on the body, can be said to be spent in the body in three different ways. One part, w'', is transformed into external work. Another part is lost directly and irreversibly in uncoupled processes (such as diffusion); it is equal to the product of the absolute temperature and the entropy produced in these processes, T . Suc. The third part is spent in transporting extensive quantities, Δ Ki, (i.e. moles of chemical species, charge, volume, surface, etc.) against conjugated potential differences, Δ Πi, (i.e. chemical potentials, electrochemical potentials, electrical potentials, pressure, surface tension, etc.). Thus
| w' = w'' + T.ΔSuc + Σ Δ K i . ΔΠi | (2) |
so that the end result of the energy transformations is the maintenance of steady potential differences in the body plus external work. The potentials in eq. (2) are the potentials suggested, already in 1913, by Otto Meyerhof to be the ultimate aim of the spontaneous processes of metabolism. They are also those potentials which played such a central role in Brønsted's and Prigogine's development of irreversible thermodynamics.
It is indeed straightforward to suggest that it is these potentials that the body wants to keep constant and that they are the regulated variables. The control system for regulation then takes the form shown in figure 2.

figure 2
The elements of the regulator in figure 2 are as follows: (1) represents the set point signal for the potential in question. This input signal minus the feed-back signal (6) represents the error signal s. The latter can be modified by the perturbation (2) which represents external impulses for food intake. Signal s' is the combined signal for food energy intake, w', the transfer function being g. A fraction (=1 -f1) of the work w' is converted to external work, and this fraction is subject to external influences (3). A fraction (=1 -f2) of the remaining work wint is lost in uncoupled irreversible processes. The remaining work, wint,c' is transformed, by way of the transfer function 1/ΔKi, to the potential Πi, which is the regulated variable. Signals from the regulated variable are fed back by (4) and (5) to the dissipative elements and by (6) to the set point.
The control system depicted in figure 2 can, in principle, regulate in the absence of the feed-back loops (4) and (5) to the dissipative elements. While the feed-back loop (6) must be assumed to exist, we neither know from where it comes nor how important it is under normal circumstances. The relative importance of the feed-back loop (5) to external work is also not known. It does function under extreme conditions of underfeeding, but the data from overfeeding experiments are conflicting, perhaps because the methods of observation have a low accuracy and precision. There has been considerable interest, in recent years, about the mechanisms and possible importance of the local feed-back loops (4). Several mechanisms have been suggested, e.g. carbohydrate and fatty-acid substrate cycles, Na+ and Ca++ leak fluxes and proton shortcircuit in mitochondria. One can expect significant new knowledge in this area in the years to come and my own belief is that this particular kind of local feed-back will prove to be very important. I base my belief primarily on intuitive grounds: it is the most “natural” way of regulating potentials from a biophysical point of view. There are additional arguments to which I shall return.
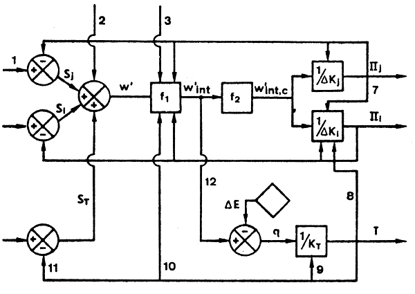
The introduction of local feed-back control permits individual and independent regulation of the potentials Πi. However, since the effort source for all potentials is the common work, w'int' we must expect interaction. Furthermore, because of its particular position in the network, the body temperature (or, rather, one or several of the different body temperatures) must be introduced as a special potential. The simplest system exhibiting the necessary features will then be as shown in figure 3.
Figure 3 shows the connected system for two potentials Πj and Πi and for the body temperature T.

figure 3
Note that the element for the transition s'→w' has been omitted for simplicity. The potential Πi is here characterized by a local dissipative element with a very large capacity for change, i.e. like brown adipose tissue. It receives feed-back from the potential Πj and from the body temperature T. The work w'int is fed in its entirety by (12) to give, with the change in energy content ΔE, the heat q. The latter generates a temperature T through the heat conductance of the body shell contained in the transfer function 1/KT. The feed-back loops (9), (10) and (11) are as with the other potentials.
The general model shown in figure 3, can, with minor additions, “explain” all the available data. However, its power to predict the outcome of experiments is relatively weak: most of the questions raised by it have no direct experimental counterpart.
Perhaps the most important consequence of the model is the prediction that, if the local feed-backs are important, regulation of the potentials takes place by varying the efficiency of the energy transaction processes. This suggests an experimental approach by which the problem of the relative importance of the local feed-backs, taken together, can be solved without regard to the mechanisms involved. A model with powerful local feed-back loops predicts that perturbation of the energy intake should be accompanied by different energy expenditures for the same performance or task. This prediction can be tested.
The model does not predict that food energy intake is under precise control, or, which amounts to the same thing, that the set point elements are critical for the functioning of the model. If the local feed-back loops to the dissipative elements are important, regulation may be relatively independent of the signal s' and, therefore, of the feed-back loop (6) and the set point signal. What is required is, firstly, that the external signals (2) are held within some range within which the dissipative elements can compensate and, secondly, that the relation between the potentials and the conjugated fluxes be relatively constant. Of course, short-term control of food energy intake has been notoriously difficult to show in man and it is interesting to note that Payne and Dugdale (1977) were able to simulate body weight and basal metabolic rate in food intake perturbation experiments without using the feed-back loop (6). Finally, the results of the studies by Prentice and coworkers (1980) on the Gambian nursing women can be most readily interpreted in terms of very powerful local feed-back to dissipative elements.
The model does not contain explicit mechanisms for regulating body energy content or any extensive quantity. This is satisfying since detection and feed-back of extensive quantities is very difficult to envisage. On the other hand, relatively constant body energy content is ensured by the general phenomenon that makes the dissipative fluxes ΔKi proportional to the amounts of the extensive variables Ki. It follows that an increase in the amount of, say, chemical species i is accompanied by an increase in w'int and that an increase in the amount Ki may serve to compensate for a tendency to increase the potential Πj.
References
Brønsted JN (1955). “Principles and Problems in Energetics.” New York: Interscience Publishers.
Meyerhof O (1913). “Zur Energetik der Zellvorgaenge.” Goettingen: Vandenhock and Ruprecht.
Payne PR, Dugdale AE (1977). A model for the prediction of energy balance and body weight. Ann Hum Biöl 4:525.
Prentice AM, Whitehead RG, Roberts S, Paul AA, Watkinson M, Prentice A, Watkinson AA (1980). Dietary supplementation of Gambian nursing mothers and lactational performance. Lancet (ii):886.
Prigogine I (1947). “Etudes Thermodynamique des Processus Irreversibles.” Liege: Desoer.