4.1 Technological
Processes
4.2 Processing Operations
The main objective of canning is to obtain a shelf-stable product that can be stored in suitable containers for a considerable length of time (at least two years) without undergoing food spoilage, while retaining desirable nutritional and sensory qualities.
To achieve satisfactory shelf-life the following conditions must be observed:
Fish should be chill stored at a temperature between 0º and 2 ºC, or sorted frozen in freezers at temperatures below -28 °C.
When frozen fish is used, it must be thawed before grading and/or dressing.
In the following descriptions of the processing stages for various products, operations which are similar are described in Chapter 4.2.2 "Description of canning tuna in brine", and subsequently only mentioned.
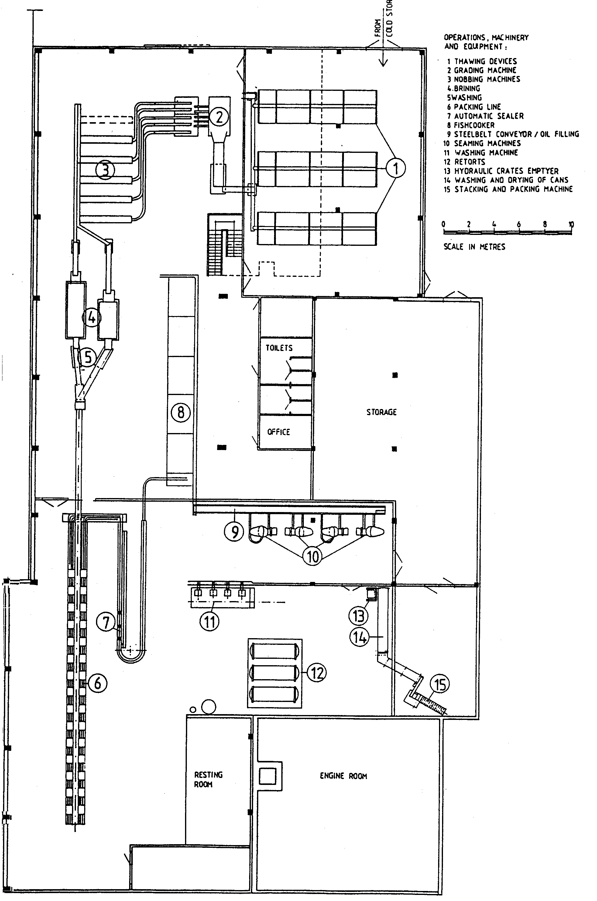
The description is related to canning plant with a capacity of 20 tons whole raw fish (bluefin or yellowfin tuna) per 8 hours. The overall yield is approximately 50-55% which gives approximately 10 000 450 g (1 pound) cans or 20 000 225 g (1/2 pound) cans per 8 hours. See Figure 4 "Layout for tuna cannery".
Simplified flow sheets for canning tuna in brine, tuna flakes with vegetables and tuna. pet food are shown in Figures 5, 6 and 7 respectively.
Sequential processing operations for canning tuna are described as follows:
Holding of frozen tuna for long periods before thawing may lead to oxidation of fat resulting in a yellow to orange discolouration on the surface of the cooked loins. Usually this surface discolouration can be removed when the fish is cleaned.

Figure 4 Layout for tuna cannery

Figure 5 Flow sheet for canning tuna in brine

Figure 6 Flow sheet for tuna flakes with vegetables

Figure 7 Flow sheet for tuna pet food
The fish is placed in baskets which are placed on racks. The racks of butchered fish are rolled into the cookers which are usually of rectangular cross section and made of reinforced steel plate with a door, or doors, at one or both ends. The pre-cooking is a batch type operation.
Steam is admitted through a steam spreader on the floor of the cooker. Steam vent and drain valves are provided to permit removal of air and condensate. Pre-cooking may also be carried out in boiling brine.
The pre-cooking time for individual batches varies widely according to the size of tuna. For example, the cooking time may vary from 1 1/2 hours for small tuna to 8 to 10 hours, or more, for larger tuna. Loss of weight is approximately 22-26%.
Chunk packs are produced from loins which are cut on a moving belt by means of reciprocating cutter blades. The cut loins are then filled into cans by tuna filler machines.
Flakes and grated tuna, which is produced from broken loins and flakes, are J packed in the same way as chunk packs.
As the pressure in the can increases considerably during heat processing , the vacuum is necessary to minimize the pressure increase in order to reduce the chance of distortion (peaking) and damage to the double seam.
After processing and cooling the formation of .the vacuum causes the ends of the can to assume a concave profile which is characteristic of vacuum packed and hermetically sealed cans. The vacuum also reduces the residual oxygen content in the can and therefore the extent of internal corrosion.
In order to form a vacuum, cans are seamed by using either vacuum seamers or an exhaust system.
When using the exhausting method the lids of the cans are first clipped or clinched on to the body in such a way as to allow free passage of gases and vapours out of the can. The can and contents are then heated by passage through an exhaust box. The lid is seamed to the can immediately it emerges from the exhaust box, so that when the contents cool a vacuum is obtained. Thus the system relies on sealing the can while the contents are hot and allowing product contraction to create the vacuum.
An alternate method of achieving a vacuum in sealed cans is by using vacuum seamers. These machines close the cans and while so doing draw the air out thus creating a vacuum.
- The can, with the lid (can end) placed or clinched on top, stands on a base plate which is raised so that a chuck fits into the countersink part of the lid, holding both in position.
The can end which is lined with a plastisol sealing compound is crimped into place so that it forms the so-called "cover-hook" around the lip of the container body.
- The "cover-hook" and the enclosed lip of the container are folded down against the container and interlock about the "body-hook". Both hooks overlap to form a strong joint which acts as a hermetic seal.
The sealing compound renders the seam air tight (hermetic). Around its circumference the double seam consists of five layers of metal -three layers of the can end and two layers of the can body, however at the intersection with the side seam there are seven layers of plate, the extra two being due to side seam overlap.
The seaming operation must be monitored throughout the processing and visual inspections should be carried out at least every 30 minutes (Warne, 1993).
Good manufacturing practice indicates that the. overlap should be at least 45 % of the internal seam lenght to ensure that the seam will function correctly and resist to minor abuse.

Figure 8 Seaming operation -double seam
Table 7 Examples of retorting temperatures and times for canned tuna
Nominal capacity |
Alternative |
Processing temp. |
conditions time |
| 1.8 kg (4 pound) | I |
116 |
230 |
II |
121 |
190 |
|
| 450 g {l pound) | I |
116 |
95 |
II |
121 |
80 |
|
| 225 g (l/2 pound ) | I |
116 |
75 |
II |
121 |
45 |
|
| 112 g (l/4 pound) | I |
116 |
65 |
II |
121 |
40 |
All canned fish products are sterilized at temperatures above 100 ºC. Sterilization takes place in retorts, with or without water. Overpressure is between 2-3 kg/cm². Processing conditions shown are suitable for those canneries , operating under conditions of good manufacturing practice. Individual canneries may select different processing times and/or temperatures to suit their manufacturing requirements.
The simplest and most common retorts today are horizontal, or vertical, batch retorts.
The following general description. applies to processing in batch retorts using saturated steam as the heating medium.
After the retort is loaded the door or lid is closed and the seal is checked to confirm that all the lugs are fastened securely. The temperature recorder is checked to ensure that it is working correctly. Following this the vents and bleeders are opened and the drain and overflow are closed {unless the over flow is used for venting).
The retort is now ready for operation during which the following operational procedures should be adopted:
- Steam is admitted by gradually opening the controller and the steam by pass lines.
- When the correct venting temperature is reached (>100 ºC) and/or the specified, vent time has elapsed, the vents are closed. It is bad practice to vent less than the recommended time; nor should reliance be placed on agreement between the mercury thermometer and pressure gauge readings as a criterion for complete air elimination, as this is not necessarily a true indication of the required condition. If the pressure gauge is reading high while the temperature is reading low, there is still air in the retort and venting should be continued until agreement between pressure reading and the corresponding retort temperature is reached.
- Gradually close the bypass as the retort approaches the processing temperature. This will prevent a sudden drop in temperature as the steam supply is cut when the retorting temperature is reached.
- When the retort has reached the processing temperature, check the temperature indicated on the mercury and recording thermometers. While it is not serious if the thermograph indicates a temperature slightly lower (say 1 °C) than the mercury thermometer, it is most important that it never reads higher. At all times the mercury thermometer should be used as the reference, for indicating true retort temperature.
- At the start of the process, record on the production records the time, the mercury thermometer reading, the pressure, and the temperature indicated by the recording thermometer.
- Keep a record of the come-up time to make certain it has been long enough to . allow sufficient venting.
- Maintain the retort temperature at the recommended processing temperature.
- Throughout the process, check that the specified temperature is being maintained.
- Leave all bleeders wide open during the entire process.
- When the recommended processing time has elapsed, turn off the steam and immediately start the cooling cycle.
The descriptions are related to a plant with a capacity of 10 tons whole fish per 8 hours. The overall yield is 50-55% and approximately 9 000-10 000 450 g (1 pound) cans are produced per 8 hours. See Figure 9 "Layout por skipjack cannery". The weight of the fish to be processed is approximately 2 to 5 kg per fish.
The fish is conveyed to a rotating nylon brush under which it is cleaned by water spray nozzles.
After evisceration the tuna is conveyed to an inspection table where the final cleaning is completed manually; or where those fish, too large for the gutting machine, can be butchered. At the discharge of the gutting machine the offal is directed to a rotating filter drum for separations of water; the retained offal, is pneumatically pumped to containers.

Figure 9 Layout for skipjack cannery
The cooker is divided into 16 cells into which the fish is fed. The bottom of the cooker is separated by a heavy mesh plate, and under this are placed heat exchangers for indirect steam heating.
After cooking the fish are transported on a continuous belt to the counter-flow cooler (a stainless vessel with freshwater supply) and then on to the cleaning stations.
- One working table for cleaning the tuna after cooling
- One rotating table fitted with holders/cups for loins
- One discharge elevator for transportation of loin portions from the rotating table to the packing machine
- One offal conveyor monted beneath the cleaning station to collect and " discharge offal.
The operations are as follows:
The filled cans pass to an oil/brine filling machine before the vacuum seaming machine.
Description of the subsequent operations and their effects on yield are similar to those described for canning tuna in brine.
The method for canning sardines in oil is often called the raw packaging method which contrasts with the method in which the sardines are thermally treated before packing into cans.
The processing plant related to the description has a capacity of 15 tons raw fish per 8 hours. The overall yields is approximately 50% of the weight of raw fish. See Figure 10 "Layout for sardines in oil, cannery" which shows a plant of this capacity.

Figure 10 Layout for sardines in oil cannery
One ton of raw sardines is required to produce 5 200 (5 263) 1/4 club cans, packed into 52 cases of 100 cans each or 5 800 (5 882) 1/4 dingley cans packed into 58 cases of 100 cans each.
Figure 11 shows "Flow sheet for canning sardines in oil".
The operations after the thawing of the frozen fish or after transporting the fresh fish from the chill store are as follows:
The number of sardines per can permitted for various can types is given in Table 8
Table 8. Number of sardines per can permitted* for various can types
Type of can |
Number of sardines |
|
Minimum |
Maximum |
|
1/4 dingley 1 layer |
6 sardines |
12 sardines |
1/8 |
6 sardines |
12 sardines |
1/16 oblong 2 layers |
8 sardines |
14 sardines |
1/4 club 1 layer |
4 sardines |
8 sardines |
* Permitted by ?
The smallest size of sardines allowed for canning (in Norway) is 9.5 cm.
The packers examine the fish to ensure complete removal of guts. Loss of weight during nobbing is approximately 21%.
Nowadays there are also nobbing machines with greater capacity, served by four or more operators, which can complete following operations:
- Removal of the head
- Evisceration
- Removal of the tail
- Washing the fish
- Packing the fish into cans
The automatic nobbing/packing machine has a capacity of 35-80 cans per minute and requires approximately 50% of the manpower required by a traditional canning line (Perovic, 1983).

Figure 11 Flow sheet for canning sardines in oil
Salt is absorbed by the flesh; a salt content of about 1-2% of fish weight, when in boxes is acceptable. The brining machine is equipped with a filter to screen particles from the brine.
In addition to giving the product the desired salt content, brining has other beneficial effects. The process brightens the appearance of the fish by removing remaining slime and also toughens the skin; when unbrined fish are canned much of the skin adheres to the can.
After brining, the fish are allowed to drain before being transported to the packing table.
The brine must be prepared from salt which does not contain large quantities of magnesium chloride, a common contaminant in unrefined salt. The brine should be replaced regularly as otherwise it becomes a source of contamination.
A manually operated packing line is equipped with conveyor belts, the speed of which can be altered in order to ensure a smooth supply of sardines and cans to the packers. The filled cans and waste are removed by the conveyor after packing.
In common sardine lines the filled cans pass over a weight control unit to a can aligner and then to a can pusher, which automatically feeds the conveyor transferring them to the pre-cooker.
Change of yield during the packing process depends on the quality of raw material, but on average 5% loss of weight is expected.
Between the two sections water is drained from cans as the crates are turned through 360° around a tumbler. The heat in the cooking section is obtained from supply of direct steam while the heat in the drying section is indirectly supplied from a heat exchanger. A fan located on the top of the section circulates the heated air. Weight loss during this operation is approximately 25 %.
Table 9 Examples of retorting temperatures and time for canning sardines
Can type |
Temp. (°C) |
Retorting time (min) |
1/4 club |
115-116 |
55 |
1/4 dingley |
115-116 |
65 |
Most of the operations in this process are similar to those described for canning sardines in oil.
The description is related to a plant capacity of 5 tons of raw fish per 8 hours.
The yield from canning of sardines and other pre-smoked small fishes approximate the yields obtained when canning sardines in oil.
See Figure 12 "Flow sheet for canning pre-smoked small fish in tomato sauce and oil", and Figure 13 "Layout for pre-smoked small fish cannery" which shows a plant of the capacity mentioned above.
The various operations are described below.
The automatic rodding being a complicated process is only practised in large plants. The rodded fish are placed into frames which are fitted to the smoking racks.
The frames have usually accommodate for 30 rods, each with 30 fish.
Usually tunnel type smoking kilns are used in which there is a controlled temperature gradient between 30° and 125-130°C.
The air passes through a heat exchanger while smoke added. The smoke is produced by a smoke generator using sawdust from hard woods (oak or similar). Loss during smoking is approximately 25%.
When preparing tomato sauce, puree of good quality must be used and to this is added olive oil or fish oil, etc.
Typical mixtures comprise one part oil and two parts tomato puree (20% concentration).
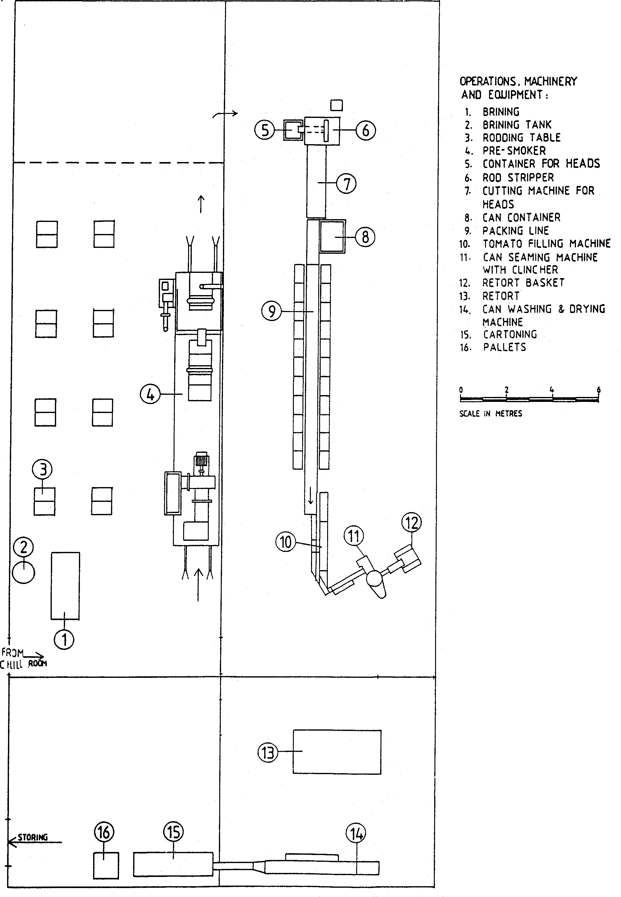
The description is related to a fish paste canning plant with a capacity of l0 tons whole raw fish per 8 hours. The production is based on either deheaded, gutted fish with an average weight of 1.5 kg or smaller industrial fish. See Figure 14 "Layout for fish paste products cannery" which shows a plant of the capacity mentioned above.
Overall yield when manufacturing canned fish paste products depends on species involved, however, approximately 45-65% of raw fish weight could be used for planning purposes.
The output from a plant producing meat balls is approximately 25 000/850 ml cans per 8 hours; alternatively 8 000/850 ml cans of fish cakes or 15 000/850 ml cans of meat balls could be produced.

Figure 12 Flow sheet for canning pre-smoked small fish in tomato sauce and oil
The flow sheet for canning fish paste products is shown in Figure 15.
The various processing operations are summarised as follows.
The raw material has to go through a grinding/chopping and mincing process.
This will improve the binding properties of the fish. See Figure 16 "Processing line for fish meat".

Figure 13 Layout for pre-smoked small fish cannery.

Figure 14 Layout for fish paste products cannery.

Figure 15 Flow sheet for canning fish paste product.

Figure 16 Processing line for fish meat

Figure 17 Layout for salmon cannery
Several alternatives for retorting temperatures and times are shown in Table 10.
Table 10 Examples of retorting temperatures and times for canned fish paste products
Alternative |
Initial product temp. (°C) |
Preheating |
Heating |
||
temp. (°C) |
time |
temp. (°C) |
time |
||
| Fish meat balls in brine/bouillon | |||||
| 850 ml (99 x 119 mm) cans | |||||
I |
20 |
105 |
20 |
120 |
15 |
II |
20 |
105 |
20 |
115 |
40 |
| 425 ml (99 x 63 mm) cans | |||||
I |
20 |
108 |
20 |
120 |
13 |
II |
20 |
108 |
20 |
115 |
35 |
| Fish cakes in brine/bouillon | |||||
| 850 ml (99 x 119 mm) cans | |||||
I |
30 |
100 |
30 |
120 |
25 |
| 450 ml (99 x 63 mm), cans | |||||
I |
30 |
100 |
30 |
120 |
20 |
Further descriptions are as for canning tuna in brine.
The description is related to a processing plant with a capacity of 8 tons of raw fish per 8 hours; this capacity has been based on using whole fish weighing 4 kg each. See Figure 17 "layout for salmon cannery".
The overall yield when canning salmon is between 55 to 60 %,
depending on the size of the fish. With a yield of 55%, 1 ton of
raw salmon will give 3 400
(3 437) 225 g (1/2 pound) cans.
The processing operations are described below. See Figure 18 "Flow sheet for canning salmon"

Figure 18. Flow sheet for canning salmon.
Headless, peeled shrimps are graded according to number of shrimps per 100 g of drained product. See Table 11 (Codex Stan 37-1981).

1. HEADER KNIFE
2. FISH IN POSITION FOR HEADING
3. BULL RING WHICH CARRIES FISH THROUGH THE MACHINE
4. BACK PINCERS
5. TAIL PINCERS ADVANCED AND GRASPING FISH
6. TAIL CUA OFF SAW
7. BELLY FINNING KNIFE
8. BACK PINCERS ADVANCED AND GRASPING FISH
9. BACK FINNING KNIFE
10. BELLY SLITTING SAW
11. GUIDE TO OPEN BELLY FLAPS FOR GUTTING REEL
12. GUTTING REEL TO REMOVE VICERA
13. KNIFE AND REEL TO SLIT KIDNEY MEMBRANE AND TO REMOVE KIDNEY
14. BRUSH TO REMOVE BLOOD AND MEMBRANES
15. ROLLER TO SUPPORT BULL RING
16. FISH RELEASED AS BACK AND TAIL PINCERS RETRACT
17. CONVEYOR TO REMOVE BUTCHERED FISH
Figure 19 Iron chink for dressing salmon
Table 11 Number of shrimp per 100 g of drained product
Size Designation |
Conventional |
Cleaned |
Extra large or jumbo |
less than 12.3 |
less than 13.4 |
Large |
12.3 to 17.7 inclusive |
19.4 to 19.1 inclusive |
Medium |
more than 19.1 but not more than 31.8 |
more than 19.1 but not more than 34.6 |
Small |
more than 31.8 but not more than 60 |
more than 34.6 but not more than 65.3 |
Tiny or minuscular |
more than 60.0 |
more than 65.3 |

Figure 20 Layout for shrimp cannery
It is usual to can only those shrimp which fall in the medium to very small size range.
The description is based on a processing plant capacity of 3.6 tons raw shrimp per 8 hours. This corresponds to production of 12 000-14 000 cans, each containing 75 g shrimp, in 8 hours.
The overall yield from canning shrimp is between 25 to 30% of raw weight. See Figure 20 "Layout for shrimp cannery " which shows a plant of the capacity mentioned above. The description is based on using iced raw shrimp as the raw material. The shrimps are usually graded before delivery to the cannery. See Figure 21 "Flow sheet for canning shrimps" .
The operations in the canning process are summarized below:
Table 12 Example of mixture for brine
| Salt | 2 kg |
| Sugar | 1 kg |
| Citric acid | 0.9 l |
| Water | 100 l |

Figure 21 Flow sheet for canning shrimp
Table 13 Examples of retorting temperatures and times for canning shrimp
Alternatives |
Preheating Conditions |
Processing Conditions |
||
temp. |
time |
temp. |
time |
|
I |
104 |
50 |
116 |
22 |
II |
108 |
60 |
||