Actual situation:
The water inlet has never been completed.

- 10 cm suction PVC pipe,
- Inlet situated near the shore, depth = 0.30 m
- Temperature up to 36 °C in summer.
- Turbid water during rough sea,
- Inadequate diameter of suction pipe to provide requested quantity of water,
- Polluted water,
Proposal I
Two 20 cm pipes, water inlet located at a depth of 10 metres.
Total length: around 300 metres.

Advantages of this proposal:
- good quality of water all year round.
- low maintenance.
Disadvantage:
- high cost of installation.
Proposal II
One canal and one sedimentation tank
Advantages:
- easy installation
- quality of water fair, except during rough sea.
Disadvantage:
- necessity of cleaning the sedimentation tank regularly.

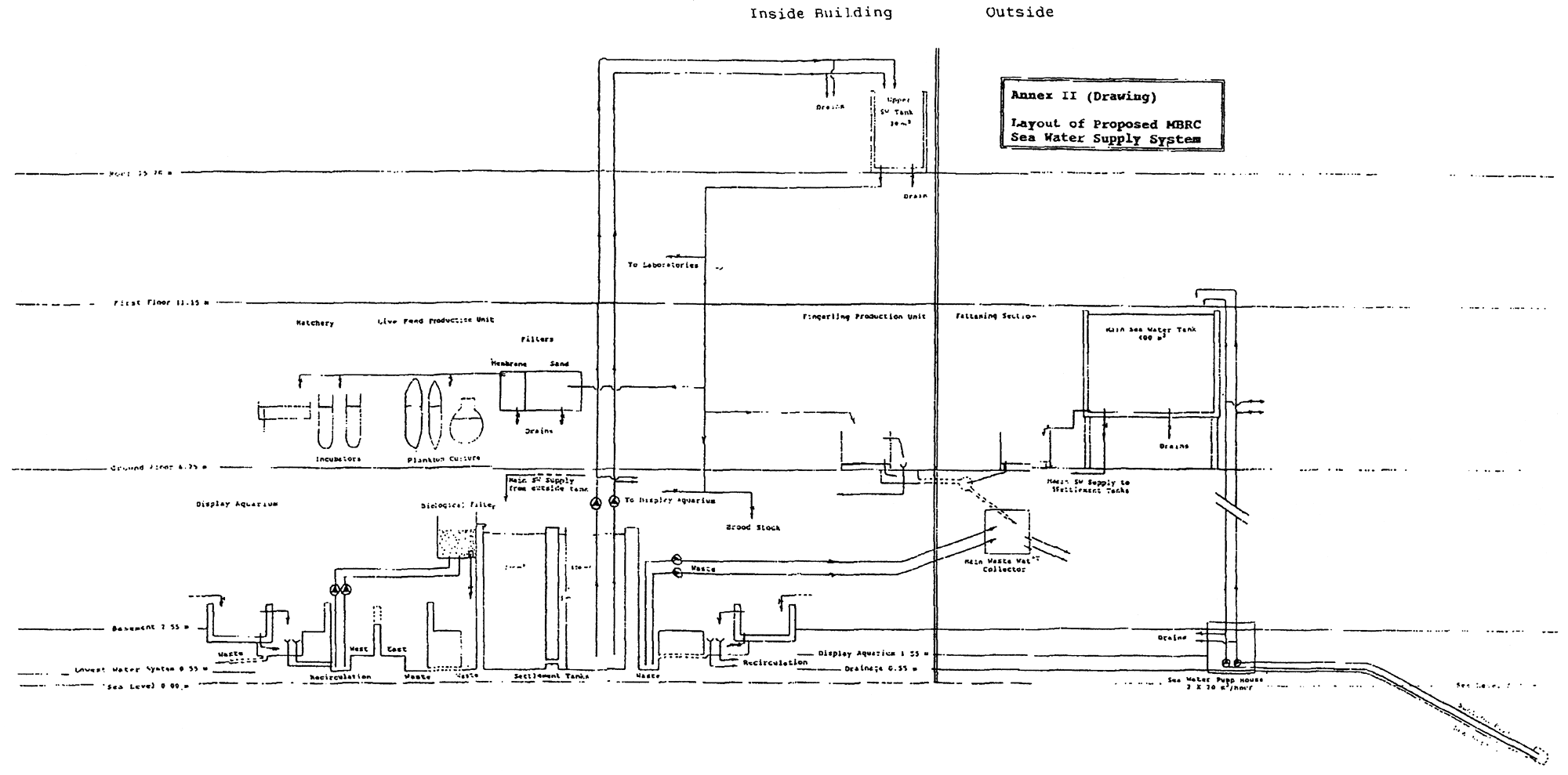
Layout of Proposed MBRC Sea Water Supply System
MBRC Pilot Aquaculture Unit

EQUIPMENT/SUPPLIES NEEDED FOR MBRC PILOT AQUACULUTURE FACILITIES
| Unit | ||
| 1. | General | |
| Plankton net material meshes 50μ, 100μ., 250μ, 500μ | 1m2 each | |
| Seine net 3 mm mesh, 10 metres long | 1 | |
| Seine net 10 mm mesh, 10 metres long | 1 | |
| Plastic buckets 5, 10, 20, 50 lit. capacity. | 2 each | |
| Air diffusers | 100pcs | |
| Transparent plastic air hose | 200m | |
| Connectors | 100pcs | |
| Rotary blower | -- | |
| pH metre | 1 pc | |
| Oxygen metre | 1 pc | |
| Plastic foam 5 cm thick for filters | 10 m2 | |
| Chlorine water | 25 lit | |
| Formalin 24.5% | 25 lit | |
| Malachite green | 5 Kg. | |
| Human Chorionic Gonadotrophin (HCG) | - | |
| Thermometers, pocket precision, range 0–50°C | 10 pcs | |
| Portable balances: scales; d), 5kg, 10kg | 1 each | |
| Mosquito net | ||
| PVC pipes and fittings (0.25", 0.5", 1", 2", 4") | -- | |
| Netting materials | -- | |
| Plastic sacks (0.50x1.00 m-0.1mm thick) | 100pcs | |
| Oxygen cylinder with valve | -- | |
| Fibreglass/polyester tanks (spl.order as per specifications) | -- | |
| Incubators 0.1m3 | 20 | |
| Incubators 0.5m3 | 10 | |
| Circular tanks 1m3 | 15 | |
| Hatching trays lm3 | 10 | |
| Tanks 0.67m3 | 10 | |
| Tanks 1m3 | 10 | |
| Tanks 2m3 | 20 | |
| Larvae unit | 5 | |
| Plastic buckets | - | |
| Plastic pans | - | |
| 2. | Live Feed | |
| Live feed production (ground floor) incubators 0.1m3 | 10 | |
| Live feed production (ground floor) incubators 0.5m3 | 10 | |
| Phytoplankton production tanks 1.0m3 | 10 | |
| Zooplankton production tanks 0.67m3 | 10 | |
| Glass incubators: flask round bottom 10 lit. capacity | 20 | |
| Grow-lux fluorescent lights | - | |
| Inverted microscope | 1 pc | |
| Micrometer | 1 pc | |
| Glass flasks with round bottom (10 lit capacity) | 20 | |
| Micropore filters. | - | |
| Oven/sterilisers | - | |
| Plastic bags/Welding machine (portable) . | - | |
| Chemical for culture media | - | |
| 3. | Hatchery | |
| Plastic bags | - | |
| Hatching trays | 10 pcs | |
| Incubators (0.1m2) . | 10 pcs | |
| Larvae units | 5 pcs | |
| 4. | Fingerling | |
| Automatic feeders for fingerlings | 10 pcs | |
| Plastic tanks (existing) 1m3 | 22 pcs | |
| Plastic tanks (existing 0.67m3 . | 18 pcs | |
| 5. | Broodstock | |
| Tanks 4m3 | 10 pcs | |
| 6. | Fattening facilities | |
| Automatic feeders for fry | 10 pcs | |
| Plastic tanks 2m3 | 20 pcs | |
| Plastic tanks 4m3 | 20 pcs | |
| Concrete tanks 2m3 | 20 pcs | |
| Concrete tanks 4m3 | 20 pcs | |
| 7. | Artificial feed plant | |
| Mixer | 1 pc | |
| Flour mill | 1 pc | |
| Pellet machine | 1 pc | |
| Balance scale (capacity 50 Kg.). | 1 pc | |
8. Other Assorted Aquaculture Equipment
| Catalogue Reference: | |||
| ARGENT Chemical Laboratories | |||
| 4631 Shell Rd, Suite 180, | |||
| Richmond, B.C. V6X 3M4, Canada, | |||
| Tel. | Toll free 1-800-663-2871 | ||
| Direct line: 1-604-276-2244 | |||
| Fax. 1-664-276-9344 | |||
| or: | |||
| Argent Chemical Laboratories | |||
| 8702 152nd Ave. N.E. | |||
| Redmond, WA 98052, USA. | |||
| Tel. | 206-885-3777 | ||
| Fax. | 206-885-2112 | ||
| Tlx. | 269161 ACLI UR | ||
| Air diffusers/Air stones | |||
| E-AIR-ST-1501 | 5 doz | ||
| E-AIR-ST-1506 | 5 doz | ||
| Carp pituitary extract (C.P.E) C-CARP-PEG | 5g | ||
| Leteinizing-releasing hormone C-LHRH-AN | 5g | ||
| Media for plankton culture | |||
| NUSALTS Algal and Diatoms nutritional salts | |||
| C-NU-SAL1 Type I | 30 kg | ||
| C-NU-SAL2 Type II | 10 kg | ||
| C-NU-SAL3 Type III | 10 kg | ||
| Oxygenator E-AGIT-DC-320 (12 Volts agitator) | 5 pcs | ||
| Catalogue Reference (1991–92): | |
| Dansk Orredfoder A/S | |
| Ml. Erichsensvej 35, DK-7330 Brade, | |
| Denmark | |
| Tel. (45) 9718 0722/3400 | |
| Fax. (45) 9718 3012 | |
| Air diffusers Cat No.1127006 16mm aerator pipe 2mm-long | 50 pcs | |
| Automatic feeders: | ||
| a. | Clockwise feeder for initial feeding with 24 hour | |
| clock Cat No. 140401 | 10pcs | |
| b. | Demand feeders | |
| Cat No. 140510 8 1 feed hopper | 10pcs | |
| Cat No.140511 lid | 10pcs | |
| Cat No. 140500 pendulum No.0 | 2 pcs | |
| Cat No. 140501 pendulum No.1 | 2 pcs | |
| Cat No. 140502 pendulum No.2 | 2 pcs | |
| Cat No. 140503 pendulum No.3 | 2 pcs | |
| Cat No. 140504 pendulum No.4 | 2 pcs | |
| Rotary blower | ||
| Cat No.1122005 model 2BH 1500 OAC12/1.10Kw | 5 pcs | |
| Cat No. 1121000 suction filter | 20 pcs | |
| Cat No.1122000 connector hose for 50mm outlet | 5 pcs | |
| Transparent plastic air hose Cat No.15016016 16mm | 100 m | |
| Flour mill (Hammer mill) 315–800 with 3-phase 50Hz, 2800 rpm | ||
| 1500 W motor | 1 unit | |
| 1mm screen | 1 unit | |
| 5 mm screen | 1 unit | |
| 10mm screen | 1 unit | |
| Spare set of 28 hammers | 1 set | |
| Spare receiving bag of filter cloth | 1 set | |

| PROJECT LIBFISH | FIG 1. MODEL HATCHERY INCUBATOR |
| Prepared By F. VALLET | |
| Drawn By: A.F.M. PIZZALI |

| PROJECT LIBFISH | FIG 2. MODEL HATCHERY TRAY |
| Prepared By F. VALLET | |
| Drawn By: A.F.M. PIZZALI |

| PROJECT LIBFISH | FIG 3. MODEL TANK FOR HATCHERY |
| Prepared By F. VALLET | |
| Drawn By: A.F.M. PIZZALI |

| PROJECT LIBFISH | FIG 4. MODEL TANK FOR NURSERY |
| Prepared By F. VALLET | |
| Drawn By: A.F.M. PIZZALI |
LIBFISH TECHNICAL BRIEFING NOTES
01 Lamboeuf, M., A. Mujahid, & N. Elkebir. ‘Reconnaissance survey of the artisanal fishing fleet of Libya.’ TBN No. 1, April 1994. (En/Ar)
02 Bellec, O. ‘Drydocking and refit of RV NOUR and voyage of vessel to Valetta, Malta.’ TBN No. 2, April 1994. (En/Ar)
03 Meaden, G. ‘Background notes and prospects for a Libyan marine fisheries Geographical Information System.’ TBN No. 3, April 1994. (En)
04 Reynolds, J.E. & M. Lamboeuf. ‘1993 Libyan fisheries frame survey planning & preparation workshop.’ TBN No. 4, April 1994. (En)
05 Medina Pizzali, A.F. ‘Technical evaluation and recommendations for the Sabratah fish cannery.‘ TBN No. 5, April 1994. (En/Ar - Limited Distribution)
06 Reynolds, J.E. & M. Lamboeuf. ‘1993 Libyan fisheries frame survey: Data handling/dBase management workshop.’ TBN No. 6, May 1994. (En)
07 Reynolds, J.E. ‘Proceedings of the joint MBRC/FAO staff workshop on research training programme development (Tajura, 6 January 1994).’ TBN No. 7, May 1994. (En/Ar)
08 Lamboeuf, M. ‘Notes on the marine resources survey planning workshop (MBRC, Tajura, 31 January 1994).’ TBN No. 8, May 1994. (En/Ar)
09 Medina Pizzali, A.F. ‘Interim report on the national fish handling & processing facilities survey: Workshop proceedings (MBRC, Tajura, 26 March 1994).’ TBN No. 9 May 1994. (En/Ar)
10 Vallet, F. ‘Proposals for MBRC aquaculture facility rehabilitation.’ TBN No. 10, May 1994. (En)
| For further information please contact: Project Manager, LIBFISH | ||||
| International Mail: | Tajura Office: | |||
| LIB/88/009 - GCP/LIB/021/IsDB | Marine Biology Research Centre | |||
| UNDP Tripoli | P.O. Box 30830 | |||
| Palais des Nations | Tajura LIBYA | |||
| CH-1211 GENEVA 10 | ||||
| SWITZERLAND | ||||
| Tel + Fax: (218–21) 690002 | Telex: 20523 | |||