TECHNICAL GUIDANCE ON PEARL HATCHERY DEVELOPMENT IN THE KINGDOM OF TONGA
Masahiro Ito1
Within the scope of the Regional Aquaculture Development Project for the South Pacific, the consultant was requested to undertake a mission with the following terms of reference:
To check on equipment and materials available at the aquaculture facility of the Department of Fisheries, Nuku'alofa, and to identify those equipment items, which could be used for the proposed pearl hatchery in Vava'u.
To make a survey of the site of the proposed hatchery in Vava'u, to design an appropriate small-scale pearl hatchery with the optimum utilization of the existing equipment, and to provide a list of additional equipment and materials as required, complete of technical specifications and estimated cost.
To estimate cost for construction of the proposed hatchery.
To prepare a practical plan for the operation of the proposed hatchery with recommendations for future action.
The mission took place from 24 February to 8 March 1998.
The inspection was conducted at the Department of Fisheries (Nuku'alofa) with assistance of Mr. Sione Matoto (Department of Fisheries) and Mr. Kenichi Kikutani Japan International Corporation Agency (JICA) Aquaculture Project. Also, another inspection was conducted at the Vava'u Fisheries Office, with assistance of Mr. Aisea Tuipulofa - Officer-in-Charge, Department of Fisheries. There was some equipment available from JICA Aquaculture Project for the proposed hatchery construction and hatchery operation in Vava'u. The results of the equipment inspection are presented in Appendices 1.4 and 1.5.
The autoclave (high pressure steam steriliser) is the most important equipment for pearl oyster hatchery. One of the autoclave being used by JICA Project had been extensively damaged: this could be repaired in Nuku'alofa by qualified boiler mechanics or electricians; however the cost for its repair in Nuku'alofa was not known and needed to be further investigated by the Department of Fisheries. If the cost for the repair is more than T$5,000 in Nuku'alofa, it is suggested to obtain a second hand autoclave from Australia (around A$6,000) or elsewhere, if the cost for repair is more than T$5,000 in Nuku'alofa.
The inspection of the three potential hatchery sites in Vava'u was conducted with assistance of the Officer-in-Charge, DOF: 1) Neiafu, at the wharf within a property of the Fisheries Department; 2) Makave, eastern side of the Old Neiafu Habour, across Yaahavau; and 3) Kafoa, south end of the Vaipua Lagoon, north end of the Causeway. Although there are some existing buildings which can be modified to a hatchery building, site-1 is not suitable for setting up and operating a hatchery system because it is too close to the main wharf and shipyard, and has heavy freshwater runoff with dirt and mud during the rainy days. Site-2 at Makave has clean seawater in a calm protected bay. It is however difficult to get access to the site by car or by boat. There needs to be made an access road (about 200m) from an existing dirt road to the hatchery site. There is no electricity nor freshwater supply. It takes a long way from Neiafu or from the Old Neiafu Habour by boat and a loading jetty should also be built. Hatchery accommodation should be built for the staff on duty at night and weekend. At this stage, it is not recommended to build a hatchery for a small scale operation by investing in a new access road, loading jetty, boat, electricity supply and staff accommodation, Site-3 was considered to be the best because of easy access, only 5 minutes from Neiafu central township by car and 10 minutes from the Fisheries Department by boat. The inspected site is a well protected area with good water exchange and there is no muddy freshwater runoff during the rainy days. Electricity is available on-site. Water quality is suitable for the hatchery. The existing small pilot nursery farm is about 100m offshore from the site, which can be readily used for temporary holding of broodstock and/or hatchery grown spat. The site is currently owned by a local person, and the Fisheries Department needs to obtain a permit for use of the existing small block of land for building the hatchery.
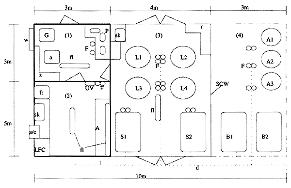
Site 3 was selected for the proposed hatchery project. Refer to “Proposed Hatchery Site and Building Design”(Appendix 1.1), “Hatchery Floor Plan” (Appendix 1.2) and “Microalgae Culture Bench Plan” (Appendix 1.3).
The proposed hatchery site covers approximately 375 m2 between the existing road at the northwest end of Causeway and the southwest end of Kafoa; clearing area of 250 m2 with wire-fenced; reclaiming 160 m2; hatchery concrete slab floor area 80 m2 (10m × 8m); outdoor culture area 24 m2 (3m × 8m); undercover culture area 32 m2 (4m × 8m); indoor microalgae culture room 15 m2 (3m × 5m); indoor pump and equipment room 9 m2 (3m × 3m); elevated seawater and rainwater storage tank base area 24 m2 (3m × 8m); and parking area or future office block area 45 m2 (5m × 9m). Required equipment and materials for the construction and operation of the above hatchery were examined and additional items are presented in Appendix 6.
With assistance of Mr. Aisea Tuipulofa and a local builder, the cost for the construction of the proposed hatchery is estimated in the range of A$20,000 (=US$14,000), which includes leveling, reclaiming, fencing, building and electrical wiring.
The cost for additional equipment and materials for the hatchery system set-up and subsequent hatchery operation, including microalgae culture, spawning induction, larval rearing and spat rearing, are estimated in the range of A$45,136 (=US$31,595). Freight cost for transporting equipment by road and ship in a cargo container from Townsville to Vava'u is estimated approximately A$6,000 (=US$4,200), and other equipment by air to be around A$ 1,000 (US$700).
The above totals A$72,136.20 (=US$50,495) but does not include the cost for transporting equipment and materials available from Nuku'alofa (Fisheries Department, JICA Aquaculture Project) to Vava'u. As shown in Appendix 1.7, 15% contingency (A$10,820 or US$7,574) was estimated to cover incidentals and/or the cost for freight (eg. from suppliers to Townsville, Brisbane, Nuku'alofa, and Vava'u).
Total cost for construction of the proposed hatchery followed by the first spawning run and staff on-the-job training is estimated to be A$82,957 (US$58,070). The exchange rate used in the above calculations is US$ 1.00= AUS$1.50)
Expected Implementation Date:
It is strongly recommended to commence construction of the proposed hatchery not later than August this year, since it will take 2–3 months to complete the building, followed by hatchery system set-up during up to 1 month, microalgae culture for another 1 month, prior to being ready for rearing larvae. 3–4 months of lead time from finalisation of funding will be required for mobilisation, i.e. ordering and shipping of equipment and materials from overseas.
Hatchery Operation:
Considering the spawning season in Vava'u, which begins from early summer (November) until March, the first spawning and larval run should be started from November-December, and hatchery produced spat should be transported to ocean nursery farm(s) well before the wet season, preferably before January-March. During the hatchery construction, broodstock can be collected before the spawning season (August-October) by the Fisheries Department staff from existing farms or by local divers. Having cleaned the fauling off, broodstock can be held at the farm near the proposed hatchery until spawning induction. Master stock culture (monospecific, axenic culture) of microalgae can be purchased from CSIRO Marine Laboratories, Tasmania (Australia) and brought by air-freight accompanied by an hatchery expert from Australia. These microalgae will be cultured aseptically in the proposed hatchery, then mass culture can be conducted for feeding pearl oyster larvae, which is estimated to take at least 4 weeks. The hatchery produced spat will be transferred to ocean nursery culture after 6 weeks of hatchery tank culture period.
Hatchery On-the-job training:
It is highly recommended to conduct on-the-job training for the Fisheries staff during the first spawning run, which will provide practical knowledge and experience of pearl oyster creating highly skilled national hatchery technicians. It is imperative to establish the implementing strategy for the subsequent development of pearl farming industry, and this proposed hatchery project would provide a necessary bench-mark for determining subsequent commercial scale hatchery operations and management of pearl farming at Vava'u. For this first hatchery run and on-the-job training of staff, at least two highly skilled hatchery technicians should be included as trainers/supervisors. At least two officers from the Fisheries Department should be engaged in this project as full-time trainees.
Manpower Assistance, Logistics, Permits:
It is recommended to appoint a hatchery project manager from the Fisheries Department to co-ordinate hatchery operations and ocean nursery culture with the two trainees/assistant as mentioned above. Divers from the Fisheries Department or locals would be needed for collection, handling and care of broodstock. Use of motor vehicles for transporting hatchery technicians, Fisheries boat and diving equipment. Electricity supply and other operation costs, such as air, fuel and oil should be covered by the Fisheries Department. Visas, import permits would be granted by the Tongan Government at no cost to the proposed hatchery project, and the hatchery trainees/supervisors participating from overseas would be supported by the Tongan Government with prompt and smooth procedures for travelling, particularly when bringing in live microalgae species, and temporarily living in Vava'u.
Future Action for Commercial Scale Hatchery Operation:
One of the most important fact for hatchery produced spat is that they are significantly smaller (average 1–5mm size) than those collected from the wild. This requires extra care for ocean nursery culture, suggesting that a different management methodology from ongoing programme on natural spat collection and farming may be needed, which includes more frequent maintenance of small spat, sorting and thinning with appropriate mesh nets/buckets. The hatchery/farm staff should be trained to handle these small and fragile spat during the first few months of ocean nursery culture when they exhibits the highest loss or mortality in any pearl farms caused by ill-timed spat production, inappropriate sorting and handling, unsuitable farming environment, heavy predation and disease. It is recommended to conduct a on-the-job training for nursery farm management.
It should be noted that, once the hatchery operation starts, it is difficult to follow a standard civil servant work schedule (eg. from 9am–5pm only on weekdays), which is unacceptable for any hatchery operation. It is well-known that hatchery staff should work 7 days a week without fixed working hours nor overtime award until the spat are transferred to ocean nursery culture. They are normally awarded a bonus or allowance depending on their hatchery performance. Otherwise, it is impossible to expect any successful hatchery and farming operations. It is recommended that the proposed hatchery itself should be privatised or operated by a commercial arm of the Government to avoid such inconvenience and inefficiency for realisation of commercial scale hatchery spat production in near future, preferably as soon as the hatchery on-the-job training is completed. Alternatively, it would also advantageous to go into a joint-venture agreement with a private hatchery company to continue hatchery production as well as hatchery staff training.


(1); indoor pump, filter, autoclave and storage room, (2); indoor micro-algae culture room,
(3); undercover larval and spat culture section, (4); outdoor algae culture and broodstock holding
section,
A; algae culture bench, A1~3; outdoor algae tanks, B1~2; broodstock tanks, F: filter cartridges, G; emergency generator,
L1~4; larval tanks, LFC; laminar flow chamber, P; pumps, SCW; shadecloth wall, S1~2; spat tanks,
UV; UV steriliser,
a; autoclave, a/c; airconditioner, d; drain groove, fl; fluorescent lights, fr; fridge, r; drying rack, s; shelves, sk; sink, w; window,

| Item | Qty | Specification | Category |
| FRP tanks | 4 | 2,000 L, for spat culture & broodstock conditioning | J |
| FRP tank | 1 | 2,000 L, for sandfilter | J |
| FRP tanks | 4 | 100 L, for spat resettlement programme | J |
| Generator | 1 | Secondhand, for emergency electricity supply | J |
| Engine Pump | 1 | Secondhand, for emergency seawater supply | J |
| Fridge | 1 | Old kerosin type for emergency | J |
| Flexible Hose | 1 roll | Clear PVC, 50m/roll | J |
| Takiron Mesh | 1 roll | Black plastic mesh, 5mm × 5 mm, 50 m/roll | J |
| Measuring Cylinders | 1 box | Plastic, 500mL~2L in a box | J |
| Oxytetracyclin | 5 | Antibiotic, 50 g | J |
| Item | Qty | Specification | Category |
| Spat Collector | Currently used for spat collection programme | V | |
| Mesh Screen | 1 roll | Green, 8 mm × 8 mm, 50m roll | V |
| Mesh Screen | 0.5 roll | Green, 5 mm × 5 mm, 50m roll | V |
| Thermometer | 3 | Red alcohol | V |
| Slide Glass | 2 boxes | box of 50 | V |
| Air Stone | 6 | Blue, 15 cm × 2 cm | V |
| Disection Kit | 1 | with scissors, forceps, needles, scalpels | V |
| Tubing Connector | 4 packs | 3 mm–15mm, autoclavable | V |
| Forceps | 7 | V | |
| Scissors | 2 | V | |
| Pipette | 4 | 5mL, graduated, glass | V |
| Pipette | 1 | 10 mL, graduated, glass | V |
| Air Control Valve | 10 | 6mm–10mm, plastic | V |
| Shell Opener | 2 | Medium size | V |
| Shell Opener | 5 | Small size | V |
| Hydrometer | 1 | V | |
| Refractometer (salinometer) | 1 | V | |
| DO meter | 1 | Need transformer (100V–240V) | V |
| NH4 meter | 1 | Need transformer (100V–240V) | V |
| Item | Unit Price (AUS $) | Qty | Total (AUS $) | Specification/Model/Cat.No. | Supplier | Contact Fax (ph) | Category |
| (Major Equipment) | |||||||
| 16,350L seawater strage tank | 1,600 | 1 | 1,600 | Polyethyrene with lid & custom drain fitting | Home Hill Hardware Shop Co.Pty.Ltd. | (+61)-74782-8166 | A |
| 5,900L rain-water tank | 800 | 1 | 800 | Polyethyrene with lid & custom drain fitting | Home Hill Hardware Shop Co.Pty.Ltd. | (+61)-74782-8166 | A |
| 1,000L larval tanks | 370 | 4 | 1480 | Polyethyrene, round tank with flat bottom | Home Hill Hardware Shop Co.Pty.Ltd. | (+61)-74782-8166 | A |
| 1,000 algae tanks | 370 | 3 | 1110 | Polyethyrene, round tank with flat bottom | Home Hill Hardware Shop Co.Pty.Ltd. | (+61)-74782-8166 | A |
| 80L algae tanks | 150 | 6 | 900 | Polycarbonate with lid, rectangular | Home Hill Hardware Shop Co.Pty.Ltd. | (+61)-74782-8166 | A |
| 20 L algae tanks | 65 | 16 | 1,040 | Polypropyrene with lid, rectangulr | Home Hill Hardware Shop Co.Pty.Ltd. | (+61)-74782-8166 | A |
| Seawater in-take pump | 815 | 1 | 815 | Electric pump/Davy, with fittings | Home Hill Hardware Shop Co.Pty.Ltd. | (+61)-74782-8166 | A |
| Seawater pressure pump | 455 | 1 | 455 | Electric pump/Davy, with fittings | Home Hill Hardware Shop Co.Pty.Ltd. | (+61)-74782-8166 | A |
| Freshwater pressure pump | 455 | 1 | 455 | Electric pump/Davy, with fittings | Home Hill Hardware Shop Co.Pty.Ltd. | (+61)-74782-8166 | A |
| UV-steriliser | 525 | 1 | 525 | Rena/30watt, in-line type | Sanbrook Distributors, TSV | (+61)-74721-2576 | A |
| Air pumps | 755 | 3 | 2265 | “The Pump”/Model 100, 140watt | Aquasonic Pty.Ltd., NSW | (+61)-29829-2110 | A |
| Airconditioner | 880 | 1 | 880 | Fujitsu, 8700 BTU/h | Home Hill Hardware Shop Co.Pty.Ltd. | (+61)-74782-8166 | A |
| Autoclave | 6,000 | 1 | 6,000 | Ex-hospital secondhand, 20L, 45cm × 22cm dia. | Home Hill Hardware Shop Co.Pty.Ltd. | (+61)-74782-8166 | A |
| Item | Unit Price (AUS $) | Qty | Total (AUS $) | Specification/Model/Cat.No. | Supplier | Contact Fax (ph) | Category |
| Water filter housings | 105 | 4 | 420 | For 20" cartridge filter, with fittings | Home Hill Hardware Shop Co.Pty.Ltd. | (+61)-74782-8166 | A |
| Water filter housings | 32 | 16 | 512 | For 10" cartridge filter | Home Hill Hardware Shop Co.Pty.Ltd. | (+61)-74782-8166 | A |
| Water filters | 37 | 24 | 888 | Cartridge/10"/0.3 micron | Home Hill Hardware Shop Co.Pty.Ltd. | (+61)-74782-8166 | A |
| Water filters | 7 | 24 | 168 | Cartridge/10"/1 micron | Home Hill Hardware Shop Co.Pty.Ltd. | (+61)-74782-8166 | A |
| Water filters | 7 | 24 | 168 | Cartridge/10"/10 micron | Home Hill Hardware Shop Co.Pty.Ltd. | (+61)-74782-8166 | A |
| Water filters | 13.5 | 6 | 81 | Cartridge/20"/1 micron | Home Hill Hardware Shop Co.Pty.Ltd. | (+61)-74782-8166 | A |
| Water filters | 13 | 6 | 78 | Cartridge/20"/10 micron | Home Hill Hardware Shop Co.Pty.Ltd. | (+61)-74782-8166 | A |
| Refridgerator | 800 | 1 | 800 | For chemical & nutrient storage | Home Hill Hardware Shop Co.Pty.Ltd. | (+61)-74782-8166 | A |
| Shadecloth | 7 | 100 | 700 | Knitted, green, 80% shading, 1.6m wide | Home Hill Hardware Shop Co.Pty.Ltd. | (+61)-74782-8166 | A |
| Subtotal= | $22,140.00 | ||||||
| Item | Unit Price (AUS $) | Qty | Total (AUS $) | Specification/Model/Cat.No. | Supplier | Contact Fax (ph) | Category |
| (Pipings & Fittings) | |||||||
| Polypipe | 105 | 5 | 525 | 2" black polypipe/50m roll | Home Hill Hardware Shop Co.Pty.Ltd. | (+61)-74782-8166 | A |
| Polypipe | 9.1 | 1 | 9.1 | ½" black polypipe/20m roll | Home Hill Hardware Shop Co.Pty.Ltd. | (+61)-74782-8166 | A |
| Polypipe | 6.5 | 2 | 13 | 4mm black polypipe/20m roll | Home Hill Hardware Shop Co.Pty.Ltd. | (+61)-74782-8166 | A |
| PVC pipe | 1.85 | 50 | 92.5 | 15mm/food grade PVC | Home Hill Hardware Shop Co.Pty.Ltd. | (+61)-74782-8166 | A |
| PVC pipe | 1.8 | 60 | 108 | 1"/food grade PVC | Home Hill Hardware Shop Co.Pty.Ltd. | (+61)-74782-8166 | A |
| PVC pipe | 6 | 50 | 300 | 2"/food grade PVC | Home Hill Hardware Shop Co.Pty.Ltd. | (+61)-74782-8166 | A |
| PVC pipe | 14.5 | 30 | 435 | 100mm/food grade PVC | Home Hill Hardware Shop Co.Pty.Ltd. | (+61)-74782-8166 | A |
| PVC elbows | 0.7 | 50 | 35 | 15mm, food grade | Home Hill Hardware Shop Co.Pty.Ltd. | (+61)-74782-8166 | A |
| PVC elbows | 1.1 | 50 | 55 | 1"/food grade | Home Hill Hardware Shop Co.Pty.Ltd. | (+61)-74782-8166 | A |
| PVC elbows | 3.5 | 50 | 175 | 2"/food grade | Home Hill Hardware Shop Co.Pty.Ltd. | (+61)-74782-8166 | A |
| PVC elbows | 38 | 10 | 380 | 100mm/food grade | Home Hill Hardware Shop Co.Pty.Ltd. | (+61)-74782-8166 | A |
| Item | Unit Price (AUS $) | Qty | Total (AUS $) | Specification/Model/Cat.No. | Supplier | Contact Fax (ph) | Category |
| PVC tees | 1 | 50 | 50 | 15mm, food grade | Home Hill Hardware Shop Co.Pty.Ltd. | (+61)-74782-8166 | A |
| PVC tees | 1.3 | 50 | 65 | 1"/food grade | Home Hill Hardware Shop Co.Pty.Ltd. | (+61)-74782-8166 | A |
| PVC tees | 4 | 20 | 80 | 2"/food grade | Home Hill Hardware Shop Co.Pty.Ltd. | (+61)-74782-8166 | A |
| PVC tees | 47 | 5 | 235 | 100mm/food grade | Home Hill Hardware Shop Co.Pty.Ltd. | (+61)-74782-8166 | A |
| PVC joiner | 0.6 | 50 | 30 | 15mm, food grade | Home Hill Hardware Shop Co.Pty.Ltd. | (+61)-74782-8166 | A |
| PVC joiner | 1 | 20 | 20 | 1"/food grade | Home Hill Hardware Shop Co.Pty.Ltd. | (+61)-74782-8166 | A |
| PVC joiner | 3.2 | 20 | 64 | 2"/food grade | Home Hill Hardware Shop Co.Pty.Ltd. | (+61)-74782-8166 | A |
| PVC reducer | 40 | 5 | 200 | 100mm-2"/food grade | Home Hill Hardware Shop Co.Pty.Ltd. | (+61)-74782-8166 | A |
| PVC reducer | 3.5 | 50 | 175 | 2"-1"/food grade | |||
| PVC reducer | 1 | 50 | 50 | 1"–15mm/food grade | |||
| PVC reducing tees | 42 | 5 | 210 | 100mm-2"/food grade | |||
| PVC reducing tees | 3.7 | 50 | 185 | 2"-1"/food grade | |||
| PVC reducing tees | 1.2 | 50 | 60 | 1"–15mm/food grade | |||
| PVC valve socket | 1 | 50 | 50 | 1"/food grade | Home Hill Hardware Shop Co.Pty.Ltd. | (+61)-74782-8166 | A |
| PVC valve adaptor | 1.3 | 50 | 65 | 2"/food grade | Home Hill Hardware Shop Co.Pty.Ltd. | (+61)-74782-8166 | A |
| Item | Unit Price (AUS $) | Qty | Total (AUS $) | Specification/Model/Cat.No. | Supplier | Contact Fax (ph) | Category |
| Nut - Tail BSP 1"– ½" | 1.5 | 50 | 75 | black plastic | Home Hill Hardware Shop Co.Pty.Ltd. | (+61)-74782-8166 | A |
| Nut - Tail BSP 1"– 19mm | 1.9 | 50 | 95 | black plastic | Home Hill Hardware Shop Co.Pty.Ltd. | (+61)-74782-8166 | A |
| ¾" BSP ½" | 1 | 50 | 50 | Fittings for 10" water filter housing | Home Hill Hardware Shop Co.Pty.Ltd. | (+61)-74782-8166 | A |
| ¾" BSP 19mm | 1.2 | 50 | 60 | Fittings for 10" water filter housing | Home Hill Hardware Shop Co.Pty.Ltd. | (+61)-74782-8166 | A |
| PVC glue | 8.2 | 5 | 41 | Home Hill Hardware Shop Co.Pty.Ltd. | (+61)-74782-8166 | A | |
| Ball valves | 100 | 2 | 200 | 100mm/plastic/seawater strage tank drain | Home Hill Hardware Shop Co.Pty.Ltd. | (+61)-74782-8166 | A |
| Ball valves | 17.5 | 15 | 262.5 | 2"/plastic | Home Hill Hardware Shop Co.Pty.Ltd. | (+61)-74782-8166 | A |
| Ball valves | 6.6 | 15 | 99 | 1"/plastic | Home Hill Hardware Shop Co.Pty.Ltd. | (+61)-74782-8166 | A |
| Teflon thread tapes | 0.5 | 20 | 10 | Home Hill Hardware Shop Co.Pty.Ltd. | (+61)-74782-8166 | A | |
| Cable ties | 1.3 | 20 | 26 | Small/white/plastic/100 pcs per pack | Home Hill Hardware Shop Co.Pty.Ltd. | (+61)-74782-8166 | A |
| Cable ties | 3 | 10 | 30 | Medium/black/plastic/25pcs per pack | Home Hill Hardware Shop Co.Pty.Ltd. | (+61)-74782-8166 | A |
| Silver twine rope | 220 | 1 | 220 | 20mm/plastic/50m roll | Home Hill Hardware Shop Co.Pty.Ltd. | (+61)-74782-8166 | A |
| Silicone glue | 6.25 | 10 | 62.5 | Non toxic for aquarium use/75g | Home Hill Hardware Shop Co.Pty.Ltd. | (+61)-74782-8166 | A |
| Cloth seam tape | 5 | 4 | 20 | Cotton tape | Home Hill Hardware Shop Co.Pty.Ltd. | (+61)-74782-8166 | A |
| Self-adhasive labels | 7.5 | 1 | 7.5 | Home Hill Hardware Shop Co.Pty.Ltd. | (+61)-74782-8166 | A | |
| Item | Unit Price (AUS $) | Qty | Total (AUS $) | Specification/Model/Cat.No. | Supplier | Contact Fax (ph) | Category |
| Valves | 4.2 | 50 | 210 | ½"/black plastic | Home Hill Hardware Shop Co.Pty.Ltd. | (+61)-74782-8166 | A |
| Valves | 4.7 | 50 | 235 | 19mm/black plastic | Home Hill Hardware Shop Co.Pty.Ltd. | (+61)-74782-8166 | A |
| Valve | 1.2 | 100 | 120 | 4mm/black plstic | Home Hill Hardware Shop Co.Pty.Ltd. | (+61)-74782-8166 | A |
| Tubing | 40 | 1 | 40 | Clear/PVC/ID 8mm,OD12mm/20m roll | Home Hill Hardware Shop Co.Pty.Ltd. | (+61)-74782-8166 | A |
| Tubing | 40 | 4 | 160 | Clear/PVC/ID12mm,OD16.6mm/20m roll | Home Hill Hardware Shop Co.Pty.Ltd. | (+61)-74782-8166 | A |
| Tubing | 43 | 2 | 86 | Clear/PVC/ID 16mm, OD20.6mm/20m roll | Home Hill Hardware Shop Co.Pty.Ltd. | (+61)-74782-8166 | A |
| Tubing | 47 | 2 | 94 | Clear/PVC/ID20mm, OD24.6mm/20m roll | Home Hill Hardware Shop Co.Pty.Ltd. | (+61)-74782-8166 | A |
| Tubing | 55 | 2 | 110 | Clear/PVC/ID25mm, OD31mm/20m roll | Home Hill Hardware Shop Co.Pty.Ltd. | (+61)-74782-8166 | A |
| Tubing | 200 | 2 | 400 | Silicone/ID4.8mm, OD7.9mm/50m roll | Home Hill Hardware Shop Co.Pty.Ltd. | (+61)-74782-8166 | A |
| Tubing connectors | 2.1 | 20 | 42 | 4–8/12–16mm | Home Hill Hardware Shop Co.Pty.Ltd. | (+61)-74782-8166 | A |
| Tubing connectors | 2.3 | 20 | 46 | 8–12/14–16 | Home Hill Hardware Shop Co.Pty.Ltd. | (+61)-74782-8166 | A |
| Flexible pipe | 100 | 1 | 100 | 1", 121m roll | Home Hill Hardware Shop Co.Pty.Ltd. | (+61)-74782-8166 | A |
| Flexible pipe | 75 | 1 | 75 | 2", 45.5m roll | Home Hill Hardware Shop Co.Pty.Ltd. | (+61)-74782-8166 | A |
| Subtotal = | $6,568.10 |