“Solar constant” is the term used to define the solar flux at the outer fringes of the earth's atmosphere. Its value is defined at 1.35 kW/m2. Due to the depletion of this energy through the earth's atmosphere, by the time the direct-beam solar radiation has reached the globe's surface it has been reduced in magnitude. Global solar radiation G which reaches the ground, comprises direct radiation I and diffuse radiation D. Direct radiation I is the flux associated with the direct solar beam on a plane perpendicular to the beam. Diffuse radiation reaches the ground from the rest of the sky's hemisphere from which it has been scattered in passing through the atmosphere. The relationship between C, I and D is given by G = D + I sin γ where γ is the solar altitude above the horizon (sin γ = 1 when the sun is in zenith).
The peak radiation received on earth is about 1.0 kW/m2 of which the I component reaches about 90 percent on clear days. The total energy received on a horizontal surface, called insolation, is not uniform throughout the world; the respective values depend on the location and on the climate. The highest insolation values computed as annual totals are found between the two 35° latitude parallels, North and South. In that area there are regions with over 3 000 hours of sunshine per year with direct radiation reaching 90 percent of the annual global. In regions with high humidity and frequent cloud cover, the share of direct radiation falls considerably though the total number of hours of sunshine may be as high as 2 500. In some regions of this area there is little seasonal variation in insolation but there are some with marked variations even though the value of total annual insolation is high. In Fig. 8 the direct solar radiation on a horizontal plane in the northern hemisphere at various latitudes is shown. Similar values are found in the southern hemisphere where the high latitude peak appears in December.

FIG.8. SOLAR RADIATION DENSITY DEPENDENCE ON SEASON IN THE NORTHERN HEMISPHERE
To be able to calculate the yield of a solar energy conversion system it is necessary to know the amount of radiation available at the location of the system, its variation in time and the ratios of diffuse and direct parts. The solar energy systems, or in other words, plants in which solar radiation is converted into other forms of energy, can be divided into thermal and non-thermal systems.
Thermal systems. The thermal systems include transformation of solar radiation into heating, into cooling or into mechanical energy. In all thermal systems solar radiation is first transformed into heat on surfaces exposed to this radiation. The surfaces on which sunlight is absorbed and transformed into heat in solar systems are called solar collectors. If a heat transfer fluid like air or water is allowed to flow over the collector it will extract the absorbed heat. It will further convey the heat to a designated place which could be a heater, a refrigeration generator or a machine in which the heat is converted into mechanical energy. The required temperatures of the heat-carrying media depend on the application of the solar system. Domestic water heating requires 60°C, transformation of heat into mechanical energy in a Rankine cycle heat engine needs at least 120°C but a turbo-electric generator requires superheated steam above 500°C.
Higher temperatures are achievable only by concentrating collectors: linear focusing collectors up to 300°C and point focusing collectors at about 600°C. (Special designs of point focusing collectors achieve temperatures as high as 3 500°C). The flat plate collector is non-concentrating and is able to raise the temperature of the heat-carrying media to 130°C although with the majority of commercially available designs only temperatures below 100°C are obtainable. Concentrating collectors need to be equipped with sun-tracking devices since they are able to concentrate only direct radiation on the heat absorber. Flat plate collectors are able to accept both direct and diffuse radiation. No sun-tracking device is needed.
The use of solar radiation by concentrating and flat plate collectors is illustrated in Fig. 9. In Fig. 10 a schematic illustration of a flat plate collector is given. In Fig. 11 the working principles of both types of concentrating collectors are illustrated.
The most common flat plate collector is a blackened plate behind single, or double glazing. The heat absorbed by the black plate passes to the liquid (or gas) flowing along the plate, usually through a number of pipes connected with the plate in order to secure the best achievable heat transfer. An insulation layer reduces thermal losses. A protective casing is always a part of the collector. There are several designs of flat plate collectors differing particularly in the shape, number and construction materials of the liquid channels. In water-heating plants the fluid channels form the primary circuit. The liquid flowing in the primary circuit passes through a heat exchanger in which the heat is transferred from the primary to the secondary circuit. The required heat storage is usually a part of the secondary circuit. Both heat convection and forced pumping assist liquid circulation (see Fig. 12).
The net amount of heat absorbed by a collector is given by

Q - where solar radiation density normal to the collector plate (W/m2)
Qn - net heat absorption (W/m2)
g - reflection and absorption loss in the cover plate
a - absorption coefficient for solar radiation of a black body
Qcond - conduction heat losses (W)
Qrad - radiation heat losses (W/m2)
Qrad≈σεpT4pl-T4gl
A - where absorption surface (m2)
σ - 5.76 × 10-8 Boltzmann constant (W/m2K4)
εp - emissivity of the plate
Tpl - absorber surface/black plate temperature (K)
Tgl - surrounding air/glass cover temperature (K)
Considering the relation

the efficiency of the collector may be expressed as

With the values for the parameters of the above equations
g = 0.15; a=0.09; εp = 0.03; and
= 6.5 to 7.0 (W)
a reference equation could be formulated for the estimated value of c = 4.15
η = 0.765 - 4.15 ![]()
The above equation is applicable for
values from 0.05 to
0.10 and gives an indication of the efficiency of a number of commercially
available collectors. As can be seen, the efficiency of the collector
is a function of the temperature difference δT between the collector and
the ambient as well as of the insolation. The efficiency rises with the
drop of δT and increases with the increase of the density Q of solar
radiation. With water as the primary circuit fluid, an ambient temperature
of 35°C, insolation Q = 600 W/m2 and an expected hot water mean
temperature of 65°C, the efficiency would be about ε = 0.540 but this
would drop to ε = 0.35 with an expected hot water mean temperature of 95°C.

FIG 9. THE USE OF SOLAR RADIATION BY FLAT PLATE AND CONCENTRATING COLLECTORS.

FIG 10. CONSTRUCTION OF FLAT PLATE COLLECTORS (a) WATER HEATING,(b) AIR HEATING.

FIG 11. WORKING PRINCIPLES OF CONCENTRATING COLLECTORS.
Due to daily and seasonal variations in insolation, nearly all solar systems need storage for continuity of energy supply. Heat storage is expensive and, in practice, its high costs preclude long-term seasonal storage, particularly in areas where summer/winter insolation ration is high and the low insolation season is long. Short-term storage is a necessity and, for practical reasons, in solar energy utilization systems with low and medium primary circuit temperatures, heat storage as the sensible heating of water is the most common.
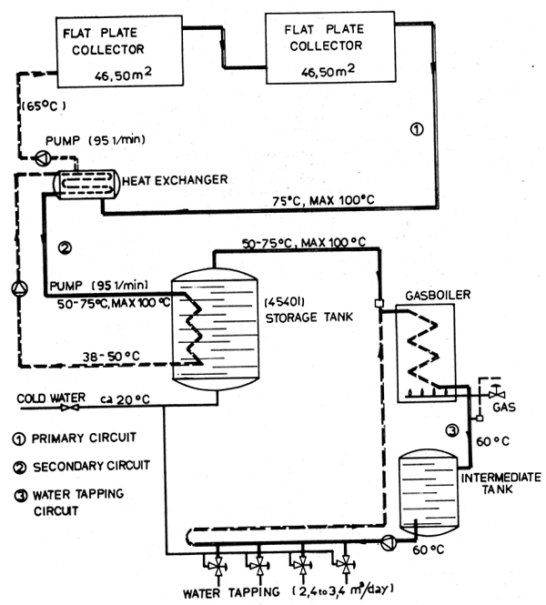
Seasonal changes in sun radiation in most regions of the world and prohibitive costs of energy storage make solar systems unsuitable for practical application as the only source of energy, hence they are usually applied in combination with conventional systems. Data from a water-heating plant in California illustrate the problem (see Fig. 12). The plant supplies 3 m3/day of hot (60°C) water to 32 apartments. On days with a clear sky in summer the insolation reaches 1 100 W/m2 and then the plant provides 90 percent of the required heat from the solar system. In winter the insolation falls to 650 W/m2 on cloudy days and the solar system of the plant provides only 10 percent of the heat requirement due to a considerable drop of efficiency with the fall of insolation. Of the annual heat requirement of the plant 70 percent is met by solar energy but the plant has to be equipped with a conventional heat supply system of a capacity matching almost the daily heat requirement. Integration of solar and conventional heating systems in one plant has became a characteristic feature in domestic application in many countries, particularly in USA and Australia. Forced circulation of the heat carrying media by electric pumps is a common solution.
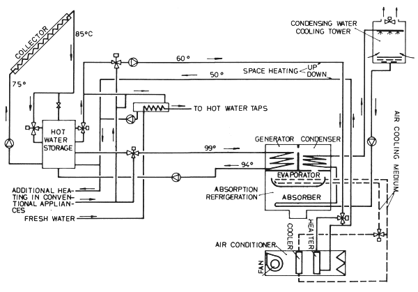
Integrated solar/conventional systems are being installed also in combined space heating and cooling plants. The diagram in Fig. 13 shows the working principle of such a plant installed in a school building in Morton Grove in USA by the Bell and Gosset Co. The plant is equipped with absorption refrigeration for air cooling. In the first year of operation of the plant about 40 percent of the energy requirement for space heating and cooling was extracted from solar radiation. A similar installation advertised by Yazaki Australia, (Seaford, Victoria) is shown in Fig. 14 in which the integration of the solar and the conventional systems is particularly well shown.
In all space cooling with solar thermal systems utilization, absorption refrigeration is applied. The principles of an intermittent absorption refrigerator are illustrated in Fig. 15.
The equipment consists essentially of two containers connected by a tube. The full process cycle comprises regeneration and refrigeration. Container A is filled with a composition comprising absorbent and refrigerant. Absorption of the refrigerant on the absorbent is exothermic, whereas desorption is endothermic. When heat is supplied to container A, called “generator”, during the heating (generating) phase, the refrigerant is vaporized, leaving behind a “weak” mixture of refrigerant and absorbent. The vaporized refrigerant passes to container B where it condenses by losing the latent heat. During the generation phase container B operates as a condenser. The latent heat is usually removed by chilling the condenser with circulating or stagnant water or circulating air. The desorbed refrigerant condenses without reduction of pressure. In the refrigeration phase the generator (container A) operates as absorber and the condenser (container B) as evaporator. During this phase the absorber is cooled by the ambient fluid which results in the fall of pressure. Under reduced pressure in the evaporator the liquid refrigerant evaporates and is absorbed again by the absorbent. Evaporation of the refrigerant requires that latent heat be provided from outside, which may be by air, water or other cooled fluids. In all systems in which the generator operates consecutively as absorber the thermal efficiency of the installation is very low since substantial heat losses have to occur when the same part of equipment has first to be heated (generation) and subsequently cooled (absorption). The principles of an absorption refrigerator with the absorber separated from the generator and used for continuous operation are shown in Fig. 16. As can be seen the transfer of the “strong” mixture from absorber to generator requires external power although with some compositions of the mixtures gravity or thermosiphoning can be used for this purpose. Various components are used in absorbent/refrigerant compositions. Those most often used are:
Lithium bromide/water
Water/ammonia
Sodium thiocyanate/ammonia
Lithium nitrate/ammonia
Calcium chloride/ammonia
Strontium chloride/ammonia

FIG 12. DIAGRAM OF A SOLAR WATER HEATING SYSTEM (SAGE,L.A.,USA)

FIG 13. SPACE EATING AND COOLING WITH SOLAR ENERGY APPLICATION

FIG 14. SPACE HEATING AND COOLING WITH SOLAR ENERGY

FIG 15. DIAGRAM OF AN INTERMITTENT ABSORPTION COOLING UNIT
Of the above, calcium and strontium chlorides are solid absorbents: the remaining four are liquid absorbents.
The demands on solar systems for absorption refrigeration are complex. The required generation temperatures depend on the combination of the absorbent and refrigerant. The lithium bromide/water mixture can be desorbed with temperatures of about 80° to 95°C whereas lithium bromide with water, ammonia and hydrogen operate effectively with desorption at about 150 to 160°C. In water/ammonia systems the desired temperature is about 120 to 150°C. With solid absorbents the temperature for strontium chloride/ammonia and calcium chloride/ammonia mixtures are about 90°C and 120°C respectively. The installations become more complicated with volatile absorbents such as water in the water/ammonia system since a rectifying device is needed to separate absorbent from refrigerant to prevent water entering the evaporator where it could freeze. A simple installation has to operate at relatively low desorption temperatures. Such systems include the water/ammonia and lithium bromide/water mixtures in the liquid absorbents group and the strontium or calcium chloride/ ammonia system in the solid absorbents group.
Even the lower generation temperatures as required by the absorption refrigerators can only be obtained with particular types of flat plate collectors, either the non-tracking reflecting and moderately concentrating, or the evacuated types. Examples of both types are shown in Fig. 17.
The concept of the concentrating parabolic collector and trapezoidal reflecting collector can be seen from the cross sections. In the tubular collector under vacuum the space under vacuum is between the absorber surface and the glass cover which reduces substantially the conduction and natural convection losses. With the increase of the difference ΔT of temperatures between the heated medium 1 and the ambient 2, the efficiency of the collector falls considerably and values of about ε = 0.25 to 0.30 can only be achieved under high insolation. The curves in Fig. 18 show an example of a daily insolation in an area in southern Europe on a sunny summer day and the efficiency by Δ T = 50°C of a good quality flat plate collector of standard design.
1 i.e. the collector
2 i.e. with the increase of the outlet temperature of the medium

FIG 16. PRINCIPLES OF ABSORPTION REFRIGERATION (NON-VOLATILE ABSORBENT) WITH SEPARATED GENERATOR AND ABSORBER.

FIG 17. NON - TRACKING REFLECTING & CONCENTRATING COLLECTORS AND EVACUATED COLLECTORS.

FIG 18. EXAMPLE OF DAILY INSOLATION CURVE AND RELATED SOLAR COLLECTOR EFFICIENCY.
In order to collect the solar energy at ΔT nearing 100°C the process could be performed in practice by moderately concentrating or evacuated collectors during four to five hours of highest radiation only, and even then with efficiences not exceeding ε= 0.25 to 0.30. The theoretical value of the coefficient of performance (COP) εr of an absorption refrigerator is given by

where Qe - heat removed from the cooled medium (W)
Qh - input heat from solar collector or other (W)
Te - temperature of evaporating refrigerant (K)
Th - temperature at which Qe is supplied (K)
Ta - ambient temperature (K)
In small-scale refrigeration plants the COP achievable in practice is two to four fold smaller than in theory and seldom exceeds νr = 0.25 to 0.30. The overall efficiency εo of the solar absorption refrigerator, i.e. the ration of heat removed from the cooled medium to the solar radiation, seldom exceeds ε0 = 0.10. One of the ways to reduce heat losses and increase the COP values in absorption refrigerators with solar systems is to fill the primary solar circuit with the absorbent/refrigerant mixture. Most of the pilot or research plants used for ice-making in absorption refrigerators with solar heating are designed in that way.
The generation phase of the refrigeration cycle is a quick process compared to absorption. With solar heating the generation phase can be completed within four to five hours. The absorption (or refrigeration) phase of the cycle can last 20 hours or more depending on the absorbent, chilling system and speed.
The first larger-scale pilot thermal solar system in the world which converts solar radiation into electric energy was commissioned in May 1981 in Italy with a rated capacity of about 1 MW. The heat-carrying medium in the plant is steam at 510°C generating heat from 128 point focusing collectors covering an area of 6 km2 and contating solar radiation on an absorber located on a tower 63 m in height. The invested capital exceeded US$ 20 million equivalent. A schematic diagram of such a station is shown in Fig. 19.
Transformation of solar radiation into mechanical energy for water pumping in irrigation systems is under intensive research with flat plate collectors as a heat generating device. However, solar-powered water pumps, although technically feasible and on trial, particularly in India and in francophone Africa, have not yet become an economically viable proposition. A solar pump of 1 kW operating with a flat plate collector on trial in Central Africa is said to have cost in 1977 about US$ 70 000.

FIG 19. DIAGRAM OF A SOLAR THERMAL ELECTRIC POWER STATION.
In order to operate heat engines with a reasonable efficiency temperatures of heat-carrying media have to be much above those achievable through flat plate collectors. It has been estimated that a 1 kW system (24 kWh/ day) would require, in a solar electrical power plant with flat plate collectors, a Rankine cycle engine and a suitable heat storage unit, a collector area of 320 m2 with air cooling (efficiency 3.5%) or 160 m2 with water cooling (7% efficiency). The generated temperature would be about 120°C.
Non-thermal solar systems. In these systems the electro-magnetic radiation energy is converted directly into electric energy. This is done in adevice called a “photovoltaic power generator” or “photovoltaic cell”. Photovoltaic cells absorb photons from sunlight, create an electric field and act as a semiconductor to produce electric current. The use of solar cells in space research application is well known. Solar-powered photovoltaic systems on the earth are subject to increasing research. They have already found practical application in some fields such as flashing lights on buoys, lighthouses and off-shore oil rigs.
The very high costs of the photovoltaic energy conversion systems will retard their application in small-scale industries for many years to come.
Solar systems in the food processing industry. Such systems have not yet reached a noteworthy level of application. In a number of countries research work in this field is being continued but there are not many instances of industrial or semi-industrial trials, not to mention wider applications. In the milk processing industry trials are reported on application of solar heating in cheese manufacture and solar cooling in milk collection. The reports indicate the research character of the work done and/or in progress. There are also several experiments reported in ice manufacture by the use of absorption cooling machines powered by solar energy only.
The research work on milk heating for cheese manufacture currently performed in Italy concerns a conventionally powered cheese factory with a maximum daily throughput of about 1 500 kg milk per day. The experiment was carried out on a 500 litre copper cheese vat, jacketed, with hot water passing through the jacket at a rate of 1 500 litres/h.
With a hot water temperature of 80–82°C entering the cheese vat jacket, 25 minutes were required to reach a milk temperature of about 45°C. Heat energy requirements varied from about 45 to 90 kWh/t of processed milk, depending on several process conditions not directly connected with solar energy conversion and accumulation. Up to 70–80 percent of the total heat demand of the process was covered by solar energy on clear days with high insolation and with the collectors having a surface of 21.6 m2. The experiment is an example of using solar energy as an auxiliary source to conventional fuels which implies eventual savings in fuel costs by not the avoidance or reduction of capital expenditures on machinery required for energy supply. Trials on ice-making machines powered partly, or only, by solar energy, are reported from several countries, recently from India concerning a sodium sulphocyanide/ ammonia absorption refrigerator for 20 kg/day ice production. In the USA a sizeable (52.8 kW) absorption refrigeraition unit for water cooling to about 7°C has been built with a lithium bromide/water mixture and a flat plate collector. In that case also electric power from outside the solar plant had to be applied.
Costs. The economic installation of solar systems for milk cooling and/or pasteurization must be justified by savings in furnace fuel only since full capital input for installation of conventional heaters parallel to the solar system is required. Estimates of eventual savings in fuel consumption could be calculated only for a given site for which data concerning insolation and duration of sunshine are known. However, it should be borne in mind that there is no direct correlation between hours of sunshine and heat absorption. All calculations must always be made separately for heating to the moderate (90°C) and to the higher (say 120°C) temperature for water heating for pasteurization and for water chilling to cool milk, respectively.
In order to provide an example of the order of magnitude of cost savings by installation of solar systems Fig. 18 presents a simple calculation for insolation conditions.
Heating. The daily average insolation is estimated at 580 W/m2 during 12 hours which gives a daily radiation equivalent of 6.96 kWh. With the average collector efficiency of ε = 0.4 the absorbed heat is equivalent to 2.78 kWh/m2 per day. In an area with about 200 days of similar sunshine per annum, the annual heat collection could reach 556 kWh. This amount of heat requires about 120 l of furnace fuel in an oil-fired conventional water heater operating with 50 percent efficiency. Should all costs of fuel procurement be estimated at a price equivalent to US$ 0.30 to US$ 0.50 per litre, the annual fuel costs saved would be about US$ 36 to US$ 60. As solar flat plate collectors of good quality and of a relatively simple type for water heating to about 90°C could be obtained (1981) for about US$ 150 per one square meter, the installation of a solar heating system for hot water could be depreciated in about three to four years.
Refrigeration. Of about 4 kWh/m2 intensive insolation between 10.00 and 15.00 hours (see Fig. 18) only about 1.0 kWh/m2 can be absorbed by the absorbent/refrigerant mixture during generation at 120°C. Finally the daily equivalent of heat removed from chilled water amounts to 0.4 kWh/m2, equivalent to 80 kWh/m2 annually. The same effect could be obtained from a conventional heater with about 52 l of furnace fuel per year costing about US$ 16 to US$ 26. The estimated price (1981) of a reflecting and moderately concentrating collector is about US$ 250 per m2 which means a depreciation time of 10 to 15 years. The estimates presented above cannot be considered as meaningful indications in general since they are based on assumed data on insolation efficiencies etc. However, they serve to show possible orders of magnitude of the figures.
The development of solar collectors in recent years shows and encouraging tendency: the costs are decreasing if calculated per unit of harnessed solar energy. With the permanent increase of conventional fuel costs, solar systems may soon become a competitive proposition, particularly in small-scale industries. They therefore deserve attention and active applied research.