The daily milk throughput in the small-scale operations discussed in this study is limited mainly through energy considerations to about 1.6 t.
Within this limit seven daily capacities have been chosen for detailed consideration: 100 l, 160 l, 250 l, 400 l, 630 l, 1 000 l, 1 600 l.
They reflect the “0.2” interval in the logarithmic sequence of numbers: 102 = 100, 102.2 = 160, 102.4 = 250, 102.6 = 400, 102.8 = 630, 103.0 = 1 000, 103.2 = 1 600.
Six processing programmes are analysed for the above range of capacities and these form the basis for the project proposals given in Chapter 5.
I - II Milk collection with dispatch in cans at elevated (I) or reduced (II) temperatures.
III - Liquid flavoured milk, pasteurized, sold in cans at reduced temperatures.
IV - Liquid milk, pasteurized, sold in bottles at reduced temperatures.
V - Fermented milk, bottled, manufactured from pasteurized milk.
VI - Cheese and butter manufactured from pasteurized milk or cream.
I - II Milk collection
In the collecting centre a pretreatment is given to the milk to preserve its quality until it reaches the processing plant. This pretreatment may include either heating to 65°C and transporting in hot condition, or chilling to about 4°C with efforts to maintain this temperature during transportation to the processing plant. Milk cooling is the commonly recognized milk preservation system in collecting centres, whereas hot milk reception is not regarded as a recommended system in contemporary dairying. The formation of milk skim and fat separation are the most important objections. However, this “hot system” is a traditional milk preservation method in some countries and considering its simplicity, it may become useful in some areas.
Reception of hot milk at the dock of the processing plant may imply some changes in the processing procedures such as additional chilling or separate reception of this milk for manufacturing selected products.
Heat treatment of small quantities of milk, either heating or cooling, can be done directly in transportation cans by immersing them in an insulated tank containing hot or chilled water. In such collecting centres milk handling is therefore limited to measuring the quantities of the incoming milk and bulking it into clean milk cans. The necessary agitation of the water in the tank and the milk in the cans limits the number of cans handled. The upper capacity limit of such collecting centres seems to be five 50–1 cans, equivalent to 250 l per day. The diagram in Fig. 20 illustrates the basic outline of such a system. Higher milk quantities require heat treatment in an insulated, jacketed vat emptied by gravity into transportation cans.

FIG 20. HEAT TREATMENT OF MILK IN TRANSPORTATION CANS
III. Liquid flavoured pasteurized milk sold in cans
Any small-scale milk processing could be a great advantage to dairy development in areas with no access to central processing plants or in areas where potential markets could offer more benefit to the producer than collaboration with central plants.
Sales in cans carry well-known risks and disadvantages but on the other hand they have been, and in many areas still are, a cheap and effective marketing system.
The processing technology of liquid flavoured pasteurized milk would need to be based on a low temperature (65°C) and on long (20–30 minutes) pasteurization in batch pasteurizers. Since cooling has to be applied, a two - stage temperature reduction is needed: the first step by well water (assumed inlet temperature about 30°C) and the second by chilled water.
The heat treatment is performed in a jacketed, insulated vat or vats suited to the planned daily throughput of the plant. The vat is a multi-purpose equipment in which all heat exchange takes place as well as mixing with other ingredients or even curd forming, cutting and drying in cheese manufacture. A general flow diagram of heat treatment of milk in a plant with one processing vat is shown in Fig. 21. Manual can washing and filling facilities need to be included in the equipment of the plant. Organization of marketing must depend on local conditions. Doorstep delivery immediately after processing is the most effective system considering the relatively small quantities of the product. Dispatch immediately after processing may allow operation of the plants without cold storage. As long as chilled or hot milk remains in the processing vat the temperature can be kept practically constant for hours. Speedy filling prior to dispatch is feasible with the small quantities of milk involved.
IV. Liquid flavoured pasteurized milk in bottles
Except for bottle filling and washing there is no difference in milk handling for sale in cans.
V. Bottled fermented milk beverages manufactured from pasteurized milk
This product, or group of products, can be considered for manufacture in some areas where the dietary habits of the population would indicate a good market, such as yoghurt in the Middle East and lhassi in India, etc. The technology applied, particularly the starters and the fermentation process as well as the precise timing of processing and sales, would need to be locally adjusted. In traditional processes no refrigeration is applied. The process proposed in this study is milk pasteurization, cooling to the fermentation temperature, addition of starters, filling of bottles and then following the traditional ways of processing and marketing typical for the product, area and market concerned. Discussion on the proposed chilling systems is presented in section 5.3.5.
VI. Cheese and butter
Markets for cheese in developing countries vary greatly from area to area, from practically nil as in rural India, to very good as in rural and urban areas in the Near and the Middle East.

FIG 21. HEAT TREATMENT OF MILK IN ONE JACKETED VAT
Only the simplest technologies, without strictly controlled ripening, are considered in this study.
An example of such manufacture is the white cheese sold in brine - a typical product in many countries in the Near and Middle East. The technology discussed includes milk pasteurization and cooling by means of well water. The partly separated milk is cooled to renetting temperature (with or without addition of starters) and processed according to the selected technology. Cream is churned manually.
Fat separation must be done prior to milk pasteurization. Assuming that the fat content of freshmilk is 4.5 percent, the milk standarization is set for 2.5 percent and the fat content in cream is about 30 percent, the proportion of milk skimmed to the total milk will be about one third. The volume of cream will be about 7 percent of the total volume of milk supplied. The small quantities of cream make butter manufacture feasible only in plants with a more sizeable daily throughput, such as 630 l/day or more. For manufacturing cheese and butter with standardization of the fat content in the milk for cheese at 2.5 percent, the simplest is to separate fully about one third of the milk, to add the skimmed milk to the two thirds in the milk handling vat and give the required heat treatment to the milk and cream in separate vats. Fig. 22 shows the flow diagram of a plant with separate heat treatment of milk and cream.
Cheese in brine does not need immediate chilling. Butter could be put, after manual packaging, into insulated containers filled with chilled water at a temperature below 10°C.
Simplicity in milk handling technologies chosen for small-scale collecting and processing centres must be matched with similarly unsophisticated systems in service procurement.
Modern milk plants need the supply of water, heat and electric energy, the latter providing power for motion of machines, including refrigeration equipment. All four basic components of the engineering services (heat, refrigeration, water, power) needed in modern dairy industries are also required in small-scale systems. However, the latter need to be established in developing countries in remote village areas with no local facilities for water and power procurement. In such areas the installed equipment and applied technologies should be the simplest, so as to minimize the need for sophisticated skills, spare parts and careful, regular maintenance. It has to be borne in mind that simplicity according to standards prevailing in an industrialized area does not necessarily mean the same according to the standards of a village community in a developing region.
It could be said that milk processing could be organized at any place with availability of milk and a water source. Provision of energy is a question of equipment. However, in areas with no electric power supply from a national or local grid, special attention has to be given to the means by which the power requirements of the plant could be met. Only limited needs can be met by manpower. Combustion engines for direct supply of mechanical power or for electric power provision through generator sets require regular inspection and maintenance. Neither facilities nor skills needed for such work are commonly available in rural areas in developing countries.

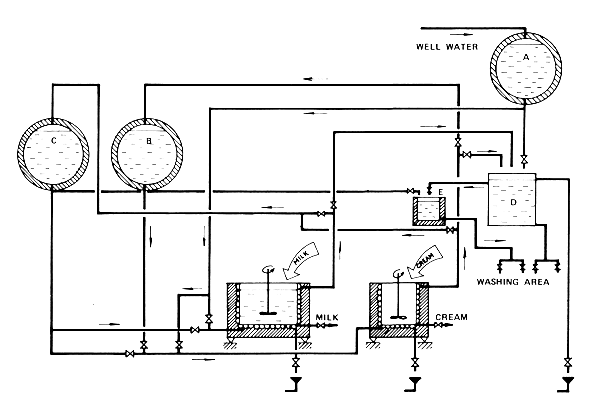
FIG 22. SEPARATE HEAT TREATMENT OF MILK AND CREAM IN TWO JACKETED VATS (CHILLED WATER ONLY IN CREAM VAT JACKET). A - WELL WATER TANK, B - CHILLED WATER TANK, C - HOT WATER TANK, D - COLD WASH WATER TANK, E - HOT WASH WATER TANK
As combustion engines for mechanical/electric power supply to the plants proposed in this study have not been taken into account and as it to the intention to apply solar energy as an alternative energy source, this has led to limiting the considerations on energy requirements and procurement to batch processes with hot water (no steam) heating, absorption refrigeration and mechanical power provided either by man labour only or by man labour combined with non-conventional power sources, whenever feasible.
The required changes of milk or cream temperatures and the respective net energy requirements for heating and for cooling by means of chilled water are presented in Table 4. Requirements for chilling by means of well water are expressed in terms of well water quantity for chilling in section 4.2.1.2.
Heat treatment in batch processes lasts longer than in continuous processes. The processing time τ of each of the three heat exchange processes (heating, cooling by means of well water and cooling by means of chilled water) in milk processing vats is given by

where

k - overall heat transfer coefficient (W/m2K)
F - heat exchange surface (m2)
i - heat content of milk in the vat (J/K)
iA - heat stream of water (J/sK)
tk, tp - final and initial milk temperatures (°C)
tA - medium water inlet temperature (°C)
The value tA of medium water temperature is related to the circulation of hot water or chilled water from and to the respective tanks.
These water temperatures change during the heat exchange processes. For the purpose of calculating the τ values it was assumed that at any given moment the water temperature in the respective water tank is uniform throughout the volume, although changing during the process. The k value - constant throughout the heat exchange process - is given by

where α1 α2 - heat penetration coefficients on the milk and water sides respectively (W/m2K)
λ - thermal conductivity of the wall separating milk from water (W/m K)
s - thickness of the wall (m)
|   |   | Change of milk/cream temperature | Energy Requirement (kWh/day) | ||||||||||||||||
|---|---|---|---|---|---|---|---|---|---|---|---|---|---|---|---|---|---|---|---|
| for heating | for cooling | ||||||||||||||||||
| Daily throughput (litres) | |||||||||||||||||||
| 30–65° | 65–35° | 35–45° | 35–4° | 100 | 160 | 250 | 400 | 630 | 1000 | 1600 | 100 | 160 | 250 | 400 | 630 | 1000 | 1600 | ||
| Collection - hot dispatch | + |   |   |   | 5 | 7 | 11 | 17 | 26 | 41 | 66 | 0 | 0 | 0 | 0 | 0 | 0 | 0 | |
| Collection - cold dispatch |   |   |   | + | 0 | 0 | 0 | 3 | 5 | 7 | 9 | 4 | 6 | 10 | 15 | 23 | 36 | 58 | |
| Pasteurized - dispatch | + | + |   | + | 5 | 7 | 11 | 17 | 26 | 41 | 66 | 4 | 6 | 10 | 15 | 23 | 36 | 58 | |
| in cans |   |   |   |   |   |   |   |   |   |   |   |   |   |   |   |   |   |   | |
| Pasteurized - bottled | + | + |   | + | 5 | 7 | 11 | 17 | 26 | 41 | 66 | 4 | 6 | 10 | 15 | 23 | 36 | 58 | |
| Fermented - bottled | + | + |   |   | 5 | 7 | 11 | 17 | 26 | 41 | 66 | 4 | 6 | 10 | 15 | 23 | 36 | 58 | |
| Cheese and Butter | Cheese | + | + | + |   | 6 | 9 | 14 | 21 | 31 | 49 | 78 | - | - | - | - | 0 | 0 | 0 |
| Butter | + | + |   | + | - | - | - | - | 2 | 3 | 5 | - | - | - | - | 3 | 4 | 6 | |
1 Figures rounded up to full digits
The α1 and α2 values are determined by

where Nu - Nusselt number (Nu1 and Nu2 are related to α1 and α2 respectively)
d - diameter of the channel of the flow of the fluid (m)
The d value for the product side of the heat exchange surface is given by the diameter d1 of the milk container; for the water side the corresponding values is given by the diameter d2 of the channel of the water flow (assumed d2 = 0.03 m)

Nu2 = 0.023 Re20.8 Pr0.33
Re1 = 
Re2 = 
Pr = 
where D - diameter of the agitator (m)
h - distance between the agitator blade and the container bottom (m)
n - speed of the agitator (rev/s) (assumed n=0.25)
ν - kinematic viscosity (m2/s)
ε - mechanical efficiency coefficient of the agitator (assumed ε= 0.4)
w - water velocity in heat exchange channel (m/s) (assumed w=0.71m/s)
Cp - specific heat (J/kg.K)
ρ - density (kg/m3)
The processing time τ of heat exchange in the milk-in-can heat treatment is given by

where M - quantity of milk (kg)
c - specific heat of milk (J/kg . K)
F - heat exchange surface (m2)
λ - thermal conductivity of the can wall (W/m . k)
θk = tk - to
θp = tp - to
tk - final milk temperature
tp - initial milk temperature
to - ambient temperature
x = 
B = 
m - exponent depending on the heat convection conditions
As can be seen, the calculation of τ according to this equation requires that the water temperature to in the basin is uniform throughout its volume and is constant during τ. Such conditions are rarely achievable, since to depends much on the intensity of agitatin of the water surrounding the cans. Therefore, even with frequent manual agitation of the water, the practical heating or cooling time is likely to be longer than the theoretically calculated τ.
On the other hand in the milk-in-can system the total volume of milk undergoing heat treatment is divided in 50–1 portions which shortens the heat exchange time as compared to heating or cooling time of the total volume in one container.
Heat exchange is slow with only natural convection; therefore agitation (or forced motion) on both sides of the exchange surface is required. Manual sporadic agitation of milk and water in the milk-in-can system should be such as to keep the duration of the process within practical limits. A suggestion for a coupled mechanism for milk agitation and water circulation in the milk-in-vat system is shown in Fig. 23. The mechanism can be operated by one person or by one prime mover.
The duration of heat exchange processes in the cans and in the vats is given in Table 5. Figures concerning milk-in-vat treatment are based on the assumption that the height of the vat is equal to its diameter, that there is no heat exchange through the bottom and that four removable speed-breaking blades are immersed in milk in order to intensify the agitation.
Diagrams illustrating the increase of the overall heat transfer coefficient k and the process time τ with the increase of the processed volume in the vat are shown in Figs. 24 and 25.
Important implications result from the diagram in Fig. 25 and Table 5. First of all milk pasteurization is the shortest of the three heat exchange processes and deep cooling is the longest.
The estimated τt value does not include time required for keeping the milk at pasteurization temperature for 20 to 30 minutes which adds about 0.4 to 0.5 hours to the total duration of the processes. The time for all heat exchange processes needs to be kept within a limit of about three hours since otherwise the quality of the product may be adversely affected. Moreover, the organization of the work in the plant requires that all processing or manufacturing processes do not last too long. Therefore, in plants with throughputs higher than about 630 l/day and with processing programmes requiring pasteurization and deep cooling, the heat treatment must be performed in two vats of a capacity not exceeding about 630 to 800 l.
The well water requirements in plants under consideration can be divided into those for (a) cleaning and (b) chilling.
Daily quantities Q1 of cleaning water may be estimated by taking
Q1 = 0.5C + 0.2 (m3day) in plants without washing of either cans or bottles
Q1 = 0.8C + 0.2 (m3/day) in plants with can washing
Q1 = 1.5C + 0.2 (m3/day) in plants with bottle washing and cheese manufacturing plants
where C - daily milk throughput in thousand litres.
About 0.25Q1 needs to be heated to about 60°C for cleaning purposes.

FIG 23. MILK AGITATOR COUPLED WITH WATER CIRCULATION PUMP
| Treatment | Duration of heat exchange processes (hours) τ1 - pasteurization from 30°C to 65°C τ2 - well water chilling from 65°C to 35°C τ3 - chilled water cooling from 35°C to 40°C τt - τ1 + τ2 + τ3 | |||
|---|---|---|---|---|
|   | τ1 | τ2 | τ3 | τt |
| Milk-in-cans up to 250 l |   |   |   |   |
| heating | above 1 | - | - | above 1 |
| cooling | - | - | above 3 | above 3 |
| Milk-in-vat full heat treatment1 |   |   |   |   |
| 100 l | 0.16 | 0.34 | 0.60 | 1.10 |
| 160 l | 0.19 | 0.41 | 0.70 | 1.30 |
| 250 l | 0.25 | 0.50 | 0.85 | 1.60 |
| 400 l | 0.32 | 0.66 | 1.08 | 2.06 |
| 630 l | 0.43 | 0.88 | 1.39 | 2.70 |
| 1 000 l | 0.61 | 1.21 | 1.84 | 3.66 |
| 1 600 l | 0.90 | 1.78 | 2.59 | 5.27 |

FIG 24. OVERALL HEAT EXCHANGE COEFFICIENT k.

FIG 25. DURATION OF HEAT EXCHANGE PROCESSES.
Daily well water requirement Q2 for milk chilling depends on heat transfer conditions in the processing vat and may be given by
Q2 = 0.785 d2 . w . τ2 (m3/day)
(legend of symbols as in equations in section 4.2.1.1).
In plants with milk chilling by means of well water the required quantities for chilling (Q2) exceed those for cleaning (Q1). By re-using water passing through the heat exchange channels (see Figs. 21 and 22), the total water requirement is equal to the sum of the quantities for water for chilling and the quantity Q3 of hot water needed for mixing in the hot wash water tank in order to obtain the final hot wash water temperature of about 60°C.

where t1 - temperature of well water or water flowing from heat exchangers
t2 - temperature of water flowing from hot water tank
The values of t1 may vary from about 41°C to above 60°C depending on the capacity of the milk processing vat and on the period of the heat exchange at which the water for re-use is tapped.
Mechanical power, provided either by manual labour or through energy converting machines, is required for milk handling and service procurement. In small-scale plants most of the power is dissipated, particularly in milk handling processes. Reception for all capacities and programmes does not necessitate mechanization considering the small quantities of milk supplied by an individual producer. Of all other milk handling processes bottle washing and filling is the most time consuming if performed manually but for quantities considered in this study, no standard machines are available on the world markets. Similarly, there are no standard butter churns for such small capacities.
The balance for mechanical energy requirements in milk handling given in this section is for milk agitation and heating/cooling water circulation only. Sporadic manual agitation of milk and water in the milk-in-can handling systems requires negligible energy inputs only.
On the service procurement side the highest single power requirement is in well water pumping which depends on the total pumping head from the source to the well water tank, the outlet of which must be placed above the highest tapping point. This pumping head will differ from site to site. In order to make an indicative estimate for the purpose of this study, the total pumping head Hw equivalent was assumed to be 20 m. Heating of water and refrigerant/absorber mixtures in conventional heaters may be resolved without mechanical motion of the heated media, although the heat exchange coefficients fall considerably and the heat exchange processes last longer without forced motion of the media. The same applies to the heat exchange in solar collectors. However, considering that preference should be given to simplicity of equipment, natural convection in water heating and in desorption in refrigeration processes should be considered as the best solution.
|   | All wash water | Hot wash water (60°C) | Total for all purposes | ||||||||||||||||||
|---|---|---|---|---|---|---|---|---|---|---|---|---|---|---|---|---|---|---|---|---|---|
| Daily throughput (litres) | |||||||||||||||||||||
| 100 | 160 | 250 | 400 | 630 | 1000 | 1600 | 100 | 160 | 250 | 400 | 630 | 1000 | 1600 | 100 | 160 | 250 | 400 | 630 | 1000 | 1600 | |
| Collection - hot or cold dispatch | 0.3 | 0.3 | 0.4 | 0.4 | 0.5 | 0.7 | 1.0 | 0 | 0 | 0 | 0.1 | 0.2 | 0.2 | 0.3 | 0.3 | 0.3 | 0.4 | 0.4 | 0.5 | 0.7 | 1.0 |
| Pasteurized - dispatch in cans | 0.3 | 0.4 | 0.4 | 0.6 | 0.8 | 1.0 | 1.5 | 0.1 | 0.1 | 0.1 | 0.2 | 0.2 | 0.3 | 0.4 | 0.7 | 0.8 | 1.0 | 1.3 | 1.7 | 2.3 | 3.4 |
| Pasteurized - bottled | 0.4 | 0.5 | 0.6 | 0.8 | 1.2 | 1.7 | 2.6 | 0.1 | 0.2 | 0.2 | 0.2 | 0.3 | 0.5 | 0.7 | 0.7 | 0.8 | 1.0 | 1.3 | 1.7 | 2.3 | 3.4 |
| Fermented - bottled | 0.4 | 0.5 | 0.6 | 0.8 | 1.2 | 1.7 | 2.6 | 0.1 | 0.2 | 0.2 | 0.2 | 0.3 | 0.5 | 0.7 | 0.7 | 0.8 | 1.0 | 1.3 | 1.7 | 2.3 | 3.4 |
| Cheese and butter | - | - | - | - | 1.2 | 1.7 | 2.6 | - | - | - | - | 0.3 | 0.5 | 0.7 | - | - | - | - | 1.8 | 2.4 | 3.5 |
1 Figures rounded up to 0.1 m3
The highest concentrated mechanical energy inputs can be thus considered as related to milk agitation and water motion in the milk processing vats and to well water procurement.
Mechanical energy requirement Ea for milk agitation in the vat can be estimated by
Ea = Na . τt (kWh)
where Na = ρn3 D5 · 
Na - power required for milk agitation (kW)
τt - total agitation (h)
other symbols as in section 4.2.1.1.
The function
is based on experimental data and can be
found in respective manuals.
Mechanical energy requirement Ec for water circulation in the jacket is given by

where Qc - quantity of circulated water (m3)
Hc - average pumping head for water return (m)
ρ - water density (kg/m3)
g - gravity constant (m/s2)
ηc - efficiency coefficient of the circulation pump
The Qc value can be estimated by
Qc = 0.785 . d22 . w . (τ1 + τ2 + τ3) (m3)
or by applying d2 = 0.03 m w = 0.71 m/s
Qc = 0.0005 . (τ1 + τ2 + τ3) (m3)
with τ1, τ2, τ3 values (in seconds) taken from Table 5.
With the assumed average Hc value of 2.0 m, εc = 0.25 and average water density ρ = 1 000 kg/m3, the mechanical energy requirement Ec is given by
Ec = 0.040 . (τ1 + τ2 + τ3) (kWh)
with all values expressed in hours. As can be seen from the equation, the respective power requirement Na = 0.040 kW.
Mechanical energy requirement Ew for well water procurement is given by

where Qw - total well water requirement (m3) - to be taken from Table 6
Hw - total pumping head equivalent (m) - assumed Hw = 20 m
ρ - water density (kg/m3)
g - gravity constant (m/s2)
εw - efficiency coefficient of the well water pump - assumed = 0.35 with those assumed values Ew can be estimated as
Ew = 0.16 . Qw (kWh)
The respective power requirement Nw will depend on pumping time τw (h)

In Table 7 the mechanical energy requirements Ea, Ec and Ew are grouped according to capacities and processing programmes.
Thermal energy is required for milk and wash water heating and for generation in absorption refrigerators. As already mentioned the lack of continuity of solar energy supply requires that conventional heaters fired with furnace fuels need to be installed for meeting the full thermal energy requirements of the plant.
This implies that plants under consideration are operational on conventional heating systems only. Solar thermal systems may be installed in addition to conventional heaters, both constituting parts of a combined heating system.
The combined space heating and cooling solar systems shown in Figs. 13 and 14 differ from those eventually applicable in milk processing. The systems shown in these figures are used at a time either for heating or for cooling. They are designed for relatively high cooling temperatures.
In milk processing the solar energy must be simultanously collected for milk heating and cooling to relatively low temperatures. The temperature of the heat-carrying medium (water) in milk pasteurization is about 90°C and is achievable with relatively simple flat plate collectors. For generation (desorption) in absorption refrigerators the temperature of the generator must exceed 90°C which requires collectors of a special design. With the absorber/refrigerant mixture flowing through the primary circuit in the solar collectors, the collectors operate as parts of generators. Should the generator operate subsequently as absorber, as is the case in typical intermittent systems, the insulation of the collectors should be removed for the absorption phase and put back for generation. In a well-insulated collector temperature fall in the circuit at night is limited in spite of the drop of the ambient temperature. In order to make the absorption of the refrigerant effective, the absorbent must be cooled during the absorption phase as intensively as feasible. These demands imply removal of the insulation from the collectors at night and replacing it during the day. Such an operation does not seem to be a practical proposition in industrial application. Cooling 100 l, i.e. the smallest milk quantity considered in this study, requires about 4 kWh net energy in refrigeration. In solar absorption refrigeration this may mean about 9 m2 of special flat plate collectors.
|   |   | Na + Nc (W) | ||||||
|---|---|---|---|---|---|---|---|---|
| 41 | 41 | 42 | 44 | 48 | 58 | 77 | ||
| Daily throughput (litres) | ||||||||
| 100 | 160 | 250 | 400 | 630 | 1 000 | 1 600 | ||
| Collection - hot dispatch | Ea + Ec | sporadic demands | 0.02 | 0.02 | 0.04 | 0.07 | ||
| Ew | 0.05 | 0.05 | 0.07 | 0.07 | 0.08 | 0.11 | 0.16 | |
| Total | 0.05 | 0.05 | 0.07 | 0.09 | 0.10 | 0.15 | 0.23 | |
| Collection - cold dispatch | Ea + Ec | sporadic demands | 0.05 | 0.07 | 0.11 | 0.20 | ||
| Ew | 0.05 | 0.05 | 0.07 | 0.07 | 0.08 | 0.11 | 0.16 | |
| Total | 0.05 | 0.05 | 0.07 | 0.12 | 0.15 | 0.22 | 0.36 | |
| Pasteurized - dispatch in cans | Ea + Ec | 0.05 | 0.06 | 0.07 | 0.09 | 0.13 | 0.22 | 0.35 |
| Ew | 0.11 | 0.13 | 0.16 | 0.21 | 0.27 | 0.37 | 0.54 | |
| Total | 0.16 | 0.19 | 0.23 | 0.30 | 0.40 | 0.59 | 0.89 | |
| Pasteurized - bottled | Ea + Ec | 0.05 | 0.06 | 0.07 | 0.09 | 0.13 | 0.22 | 0.35 |
| Ew | 0.11 | 0.13 | 0.16 | 0.21 | 0.27 | 0.37 | 0.54 | |
| Total | 0.16 | 0.19 | 0.23 | 0.30 | 0.40 | 0.59 | 0.89 | |
| Fermented - bottled | Ea + Ec | 0.02 | 0.03 | 0.04 | 0.05 | 0.07 | 0.11 | 0.21 |
| Ew | 0.11 | 0.13 | 0.16 | 0.21 | 0.27 | 0.37 | 0.54 | |
| Total | 0.13 | 0.16 | 0.20 | 0.26 | 0.34 | 0.48 | 0.75 | |
| Cheese and butter | Ea + Ec | - | - | - | - | 0.13 | 0.15 | 0.27 |
| Ew | - | - | - | - | 0.29 | 0.38 | 0.56 | |
| Total | - | - | - | - | 0.42 | 0.53 | 0.83 | |
Daily removal of the insulation from collectors even having this surface may result in its damage and in a rapid drop of the overall efficiency of the system. Unsurmountable problems will arise with the removal and replacement of the insulation when the surface of the collector increases due to the increase of refrigeration requirements. At the present stage, the more feasible solution seems to be the separation of the four main components of the absorption refrigerator: the generator, the condenser the evaporator and the absorber. This not only implies that there is no need to remove the insulation from the generator but also that the “weak mixture” or the pure absorbent has to be transferred to the absorber and the “strong mixture” from the absorber to the generator.
No attempt is made in this study to provide final suggestions for the choice of the solar absorption refrigeration system: at the time of project implementation the supplier concerned must decide. However, it should be noted that intermittent absorption refrigerators are space consuming compared to compressor plants. This becomes evident when analysing some of the engineering aspects of the process, taking the water/ ammonia absorption refrigerators as an example. With ice accumulation the evaporation temperature is usually kept at about -10°C corresponding to a pressure of about 3 bar. The condensation temperature is likely to be about 35°C and the ammonia pressure in the condenser about 11 bar. The latent heat of ammonia at -10°C is about 0.36 kWh/kg which means that in order to obtain the cooling effect of 1 kWh, about 2.8 kg of ammonia have to be evaporated. In intermittent systems with generation temperatures not higher than 100°C to 120°C and with initial ammonia concentration in the solution of about 46 percent, only about one fifth of the refrigerant can be distilled. This, in turn, indicates that the required ammonia quantity in the initial solution must be about 14 kg in about 30.4 kg or 0.038 m3 solution per 1 kWh cooling effect. The respective volumes of relative plant components must be in the order of 0.075 m3 per kWh cooling effect.
In addition, the volume of the stagnant water condenser substantially increases space requirements. The water quantity in the condenser may be estimated at 0.15 m3 per 1 kWh cooling effect taking 5°C as the average rise of the water temperature in the condenser. Water evaporation may reduce the required water volume in the condenser but the respective values cannot be calculated until the climatic conditions at the site of the plant are known.
The necessary application of gravity flow between several parts of the refrigerator affect also the required height of the supporting structures of the equipment.
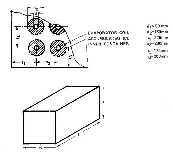
The volume of the chilled water tank in which the evaporator is immersed depends on the amount of heat removed from the milk by one kilogram of chilled water and on the heat content in the chilled water storage tank. Formation of ice on evaporator coils creates refrigeration storage known as an icebank, so that the volume of the tank can be reduced by virtue of the latent heat of fusion of ice. An indication of the icebank volumes for six accumulation capacities from 5 kWh/day to 6 kWh/day corresponding to the range of requirements considered in this study is shown in Fig. 26.
A schematic flow chart of thermal energy procurement in plants requiring hot and chilled water for the heat generation circuits consists of conventional heaters and solar heaters but, as already mentioned, the hot water circuit and the circuit of the refrigerant/absorber mixture have to be separated. In the absorption refrigerator the space in which the absorbent and the refrigerant are kept forms a sealed primary circuit as a whole and with water/ammonia mixtures it is exposed to relatively high pressures during generation. The hot water circuit is filled with water at atmospheric pressure.

| REFRIGERATION CAPACITY (kWh/day) | 5 | 10 | 15 | 25 | 45 | 60 |
| TOTAL COIL LENGTH (m) | 4 | 8 | 12 | 20 | 36 | 48 |
| NUMBER OF VERTICAL ROWS OF COIL | 1 | 2 | 3 | 5 | 3 | 4 |
| INNER CONTAINER - WIDTH (m) | 0.45 | 0.65 | 0.85 | 1.25 | 0.85 | 1.05 |
| - LENGTH (m) | 1.5 | 1.5 | 1.5 | 1.5 | 2.5 | 2.5 |
| - HEIGHT (m) | 1.0 | 1.0 | 1.0 | 1.0 | 1.5 | 1.5 |
| - VOLUME (m3) | 0.7 | 1.0 | 1.3 | 1.9 | 3.2 | 4.0 |
FIG.26 INDICATIVE ICEBANK DIMENSIONS FOR AMMONIA AS REFRIGERANT
The hot water container from which water is drawn on one side to the heaters and on the other side to the jacket of the milk processing vat has to be filled with water which has received a suitable water treatment so as to avoid deposit formation on all heating surfaces. This requires particular attention when planning the respective installations since changing liquids in the jacket of the milk vat (hot water, well water and chilled water) will certainly cause losses and result in frequent additions of make-up water to the hot water storage tank. Further, some of the hot water will be drawn in some plants to the hot wash water container increasing the necessary addition of fresh water. Since the quality of water flowing through the heating circuits is a crucial parameter affecting the efficiency of the system, the water treatment system needs to be planned very carefully. Preference should be given to systems with all water undergoing water treatment processes although in plants with higher daily water consumption, the water treatment could be limited to quantities required for feeding the hot water container.
The diagram in Fig. 27 has been proposed under the assumption that both hot and chilled water must have the required temperatures at the time of milk reception in the morning. Since only limited automatic control systems can be used the installation should be designed basically for operator supervision. If by afternoon the hot water temperature has not reached the required 90°C, the operator should switch on the conventional heater. With oil or gas as furnace fuel, a simple automatic switch-off system with thermostatic control could be used to prevent heating above desired levels. The capacity of the heater should be such as to raise the temperature of water to the required level in two to three hours.
The refrigeration circuits could be controlled in a similar way. If by afternoon the temperature (or the pressure) has not reached the required level in the generator, the conventional heater should be switched on manually by the operator.
The proposed system may be operated either by conventional heating only, by solar energy only or by both, with one of them serving as an auxiliary system. However, the installation of conventional heaters is necessary if regular service supplies are to be secured.
The mechanical energy requirements shown in Table 7 are related to two different places at which energy is used and power needed, namely the milk agitator/water circulation pump and the well water pump. The two processes can be performed at different times. As can be seen the power requirement for milk agitation and water circulation varies from 41W to 77W. Most adult humans can continuously sustain a power output of about 75W which means, that in all capacities and processing programmes considered in this study, milk agitation and water circulatin could be done manually. In Table 8 indications are given for the working time spent on milk agitation water circulation and on well water pumping. Data in Table 8 are based on figures from Table 5 and on the assumption that power applied to the well water pump is Nw = 0.075 Kw. Table 8 shows that in all types and capacities of collection centres, the total time needed for manual operation at the milk vat and at well water pumping does not exceed five hours. It is within the abilities of one man to perform the work and since it is fair to assume that in most developing countries not less than two men will be employed, even in centres and plants with very low capacities, there should be no problem with manual operation of the heat treatment and well water procurement in collecting centres. The same applies to the processing plants with daily milk throughputs of up to 630 1 in which this part of the work can be performed by two men in about one third of their shift time. In plants where the total time requirement for agitation/circulation and pumping exceeds 5.3 hours, the total number of hours is presented in Table 8 in two or three separate figures, indicating that the work is to be performed by more than one man.

FIG 27. FLOW CHART OF THE ENERGY PROCUREMENT FOR THE HEAT TREATEMENT OF MILK
|   |   | Daily throughput (litres) | ||||||
|---|---|---|---|---|---|---|---|---|
| 100 | 160 | 250 | 400 | 630 | 1 000 | 1 600 | ||
| Collection - hot dispatch | τac | - | - | - | 0.32 | 0.43 | 0.61 | 0.90 |
| τw | 0.67 | 0.67 | 0.93 | 0.93 | 1.07 | 1.47 | 2.13 | |
| Total | 0.67 | 0.67 | 0.93 | 1.25 | 1.50 | 2.08 | 3.03 | |
| Collection - cold dispatch | τac |   |   |   | 1.08 | 1.39 | 1.84 | 2.59 |
| τw | 0.67 | 0.67 | 0.93 | 0.93 | 1.07 | 1.47 | 2.13 | |
| Total | 0.67 | 0.67 | 0.93 | 2.01 | 2.46 | 2.31 | 4.72 | |
| Pasteurized - dispatch in cans |   |   |   |   |   |   | 2.33 | 3.13 |
| τac | 1.10 | 1.30 | 1.60 | 2.06 | 2.70 | + 2.33 | + 3.13 | |
| τ | 1.47 | 1.73 | 2.13 | 2.80 | 3.60 | 4.93 | 7.20 | |
|   |   |   |   |   | 2.70 | 2.33 | 3.13 | |
| Total | 2.57 | 3.03 | 3.73 | 4.86 | + 3.60 | + 2.33 | + 2.13 | |
|   |   |   |   |   |   | + 4.93 | + 7.20 | |
| Pasteurized - bottled | τac | 1.10 | 1.30 | 1.60 | 2.06 | 2.70 | 2.33 | 3.13 |
|   |   |   |   |   |   | + 2.33 | + 3.13 | |
| τw | 1.47 | 1.73 | 2.13 | 2.80 | 3.60 | 4.93 | 7.20 | |
| Total | 2.57 | 3.03 | 3.73 | 4.86 | 2.70 | 2.33 | 3.13 | |
|   |   |   |   |   | + 3.60 | + 2.33 | + 3.13 | |
|   |   |   |   |   |   | + 4.93 | + 7.20 | |
| Fermented - bottled | τac | 0.50 | 0.60 | 0.75 | 0.98 | 1.31 | 1.82 | 2.68 |
| τw | 1.47 | 1.73 | 2.13 | 2.8 | 3.60 | 4.93 | 7.20 | |
| Total | 1.97 | 2.33 | 2.88 | 3.78 | 1.31 | 1.82 | 2.68 | |
|   |   |   |   |   | + 3.60 | + 4.93 | + 7.20 | |
| Cheese and butter | τac | - | - | - | - | 1.31 | 1.82 | 2.68 |
|   |   |   |   |   | + 0.60 | + 0.90 | + 1.20 | |
| τw | - | - | - | - | 3.87 | 5.06 | 7.47 | |
| Total | - | - | - | - | 1.31 | 1.82 | 2.68 | |
|   |   |   |   |   | +4.47 | + 0.90 | + 1.20 | |
|   |   |   |   |   |   | + 5.06 | + 7.47 | |
The problem becomes more difficult in plants of 1 000 1 and 1 600 1 daily capacity and concerns all processing programmes. In plants of 1 000 1/day capacity, well water pumping lasts about five hours and it is unlikely that the same person could do the water pumping and the milk agitation/water circulation at one of the milk or cream processing vats. Heat treatment in two parallel vats makes it necessary for two persons to be simultanously employed at this job.
However, even in plants with capacities of 1 000 1/day the work under consideration requires about 9.3 hours and could be done as a part of the work of three employees. Applying the same philosophy to the 1 600 1/day plants would mean the employment of four persons, two of them would be engaged in water pumping. Although not impossible, such an organization does not seem recommendable or even feasible. Processing plants with a capacity of about 1 000 1/day and more cannot be efficiently operated with mechanical energy requirements provided by human muscle power only. A combustion engine coupled with an electric generator is the most common solution for providing mechanical power. However, as already mentioned there are several drawbacks to their application.
The utilization of wind energy is well worth considering either for directly driving the water pump and milk agitators or by producing wind generated electricity. Unfortunately, the feasibility of such solutions depends on climatic and topographical features of the area in question. The lowest average wind velocity required to operate a wind machine is 3 m/s. The inconstant power supply from a windmill, caused by the fact that winds are erratic, make wind-produced electricity a more promising proposition for application in small-scale milk plants than direct mechanical energy output since batteries can be charged and serve as energy storage. Wind-generated electricity has a relatively long tradition in small-scale domestic use but recently wind-powered electric power stations up to 2 MW have been developed and are already operational in several countries, the best known being in the USA and Denmark. Similar stations are under development in Fed. Rep. of Germany, Sweden and Canada. Small plants with outputs of 1 kW are being widely installed for water pumping with direct conversion of the rotary motin of the windmill into the reciprocating movements of a pump piston.
In small-scale wind-powered electric generators, horizontal rotors are most common. Their axis must be parallel to the wind direction which necessitates a tail rudder in order to make the propeller of the machine face the wind. The electric generator is coupled with the axis of the wind rotor. With a two-blade or three-blade wind rotor and wind speeds of 4 m/s to 8 m/s the windmill axis rotates at 300 to 500 rev/min which makes it necessary either to use low-speed electric generators need to be equipped with braking devices in order to regulate the speed and to prevent damage at excessive speeds. They are mounted on elevated structures, either on special towers or on a roof exposed to the wind. The electric power output Pw of a wind machine can be estimated by taking
Pw = 0.513 .d2. uw3. ≃w (w)
where d - diameter of the useful rotor area (m)
uw - wind velocity (m/s)
εw - efficiency coefficient - (indicatory value: for small horizontal rotors εw ≃ 0.25)
As can be seen with a wind velocity of about 2.8 m/s (10 km/h) the output is Pw≃10 W but with wind velocity increasing three times to about 8.4 m/s (30 km/h) the output increases to more than 290 W. Wind-powered electric generators require voltage regulation particularly for battery charging. It might be argued that the equipment needed with wind-powered electric systems makes the whole arrangement too complicated, contrary to the idea of simplicity expressed as one of the basic assumptions of the concept of small-scale milk plants. Electric equipment certainly introduces complications but this is also the case with power drawn from a combustion engine generator.
The use of batteries could be avoided when the inconstancy of wind could be replaced by a regular power source. On the other hand application of truck generators (about 80 W) and commercial truck or automobile leadacid batteries could make the problem of repairs, replacement and maintenance easier in developing countries, compared with imported combustion engines not common in these countries. Wind energy, of course, is free. Inverters could be applied and current drawn directly from the output of the wind machine when the wind is blowing during the operation of the milk plant, or for water pumping. This could reduce the required capacity of the batteries. No detailed specifications can be made for the equipment of a wind-powered electric power station until the situation at the selected site is known. A wind generator of 80 W will replace the muscle power of a man for as long as a wind velocity of 5 to 6 m/s is maintained. High-discharge (traction) batteries could give a better performance than normal commercial car batteries which are usually built for about 50 to 200 Ah, that is, a current of about 1 A can be drawn from a fully-charged battery for about 50 to 200 hours. Operations of absorption refrigerators and all kinds of solar systems, particularly with higher capacities, may require controls and regulators for which an electric power supply may be needed. This, of course, could be provided from wind-powered systems but in places where such systems are not available, a relatively simple conversion of human labour into electricity could be considered. In such a system a man operates a bicycle-type generator, partly for direct use and partly for battery charging. With an assumed power output of a man of about 0.35 kwh in 5 hours daily and conversation efficiency ε of about 0.55, the daily man-produced electric energy could be estimated at about 0.2 kwh per man. Capital inputs required for a man-powered electric installation are (1981) in the range of US$ 300 per unit of about 0.2 KWh/day or US$ 1 500 per 1 per day. This includes a bicycle-type dynamo drive, a dynamo of about 40 W and a battery of about 30 to 40 Ah.
Wind-powered small electric generators up to 3 kw are (1981) calculated at US$ 1 000 to 2 000 per kw, depending on the conditions under which the plant is installed and is to operate.
For smaller capacities the capital per unit input will be higher.