8.1. The combined passive solar energy training building
8.2. The passive and active combined solar working office
Since the wide spreading of the energy crisis in western countries in 70's, it has been realized that fossil fuel (coal, gas and oil) will be exhaustible in the future and how to make use of solar energy and other reclaimed energy more efficiently is becoming highly related to existing and development of human being society. The energy consumption of building is of a large amount the total energy consumption, especially in cold regions. Much attention has been drawn to the using of solar energy to save normal energy. The United States of America, Germany, Japan and many other countries are developing rapidly in this area. Although the history of the development of solar house in China is not very long. there is much research in this area.
As the Demonstration Base of Integrated Energy is located in North Cold Region, the training building and the working office should be designed as a solar house. For demonstrating purposes, the training building was designed as a passive solar building and the working office as passive and active one. The thermal performance and economic effect were calculated during the design and a short term detail test and along term test were made after the finish of the buildings. To lay the foundation of wide spreading, much information of thermal factors, energy saving efficiency and economic effect were obtained and the existing problems and the improving methods were analyzed. The average energy saving efficiency is more than 60%, which is impressive in cold regions. The demonstrating purpose has been reached. With the increase of fossil fuel price, the economic efficiency and ecological effect will be considerable.
8.1.1 Design
A. Design condition
- Attributes of the building: administrative building- Location of the building: on the campus of Shenyang Agricultural University, Dongling, Shenyang. North latitude is 41° 46°. East longitude is 123° 26°. Elevation is 69.9 metres.
- Meteorological factors and duration of central heating: Shenyang city is located in cold region with medium solar radiation. Center heating duration is 5 months from November to March next year.
- Indoor design temperature and degree-day value: because the building is mainly used in day time, Tb =12°C was chosen as inside design temperature (basic temperature) according to paper [1]. The related degree-day value of heating period in Shenyang region is 2680 ° C· day. The meteorological factors used for the design are shown in Tab.8.1
- Description of the building: area is 267.7m2, two stories, south oriented, mainly built with clay bricks and concrete.
B. design principle
- To obtain more solar energy. the building orients south with big windows. Overhang was designed to prevent high radiation getting into the rooms in summer.- Except for the big windows, many other energy collectors such as flat vertical collectors, flat tilt collectors and a sun space built on the south wall act together to increase energy gain, forming a combined passive system.
- R-value of the envelop of the building was increased to reduce heat loss; measures were taken to reduce outside cold air infiltration; concrete floors and clay bricks were utilized to store solar energy for night and cloudy days.
- Cheap insulation materials were used to reduce the cost so as to make the wide spreading of solar house feasible in rural countryside of China.
- Considering energy saving and utilization of the building, rooms were mainly arranged in the south of the building.
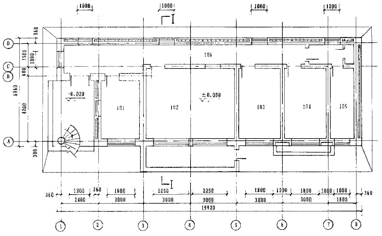
C. Design of structure and thermal performance (photograph 8.1 and Fig.8.1.-Fig.8.4.).
- Layout and the number of rooms: the south rooms on the first floor are numbered 101-105 from west to east respectively and corridor 106; the south room on the second floor are numbered 201 and 202 from west to east and corridor 203.- Story height and room length: story height is 3m; the length of 101 is 4.2m and 202 6.3m, the others 4.8m.
- Design of envelop insulation
Walls: the materials from outside to inside of west, north and east walls are cement mortar with stone chip; 0.12m clay brick; 0.12m pearlite covered with plastic film; 0.24m clay brick; cement mortar whitewash (Fig.8.5)
Roof: the materials from top to the ceiling are 3 layer asphalt felt covered with pea grit; 0.02m cement mortar; 1: 8 cement and furnace cinder with 2% slope; 0.20m precast pearlite blocks; vapour barrier; precasted reinforced concrete hollow slab (Fig.8.6).
Floor. 0.2m dry cinder was laid under the floor and 0.50m cinder with 0.4m width inside; the perimeter.
Tab.8.1. Meteorological factors of Shenyang region [1] [3]
|
Items |
Monthly value |
Notes |
||||||
|
Nov. |
Dec. |
Jan. |
Feb. |
Mar. |
||||
|
Average outside temperature |
0.0 |
-8.5 |
12.0 |
-8.4 |
0.1 |
|
||
|
Monthly degree-day value DD12 (°C· d) |
360 |
636 |
744 |
571 |
369 |
|
||
|
Monthly average daily solar radiation (MJ/m2· day) |
horizontal |
7.735 |
6.186 |
7.087 |
10.795 |
14.858 |
|
|
|
|
vertical |
12.705 |
11.395 |
11.928 |
14.203 |
13.486 |
|
|
|
Monthly average daily solar radiation through single glass window s (MJ/m2· dt |
9.720 |
8.746 |
9.109 |
10.590 |
9.605 |
Used for Collector |
||
|
Monthly average daily solar radiation through panes after absorbing by panes (MJ/m²· day) |
single glass |
10.200 |
9.174 |
9.560 |
11.142 |
10.145 |
Used for Sunspace |
|
|
|
double glass |
8.651 |
7.802 |
8.103 |
9.295 |
8.203 |
|
|
The south wall are main composed of windows or covered with collectors. It is built with 3.42m clay brick and the surface is the same as the wall mentioned above
The heat conductivity of wall and roof are lower than the set quota on paper [2].
- Prevent methods of cold air infiltration: the frame and glass of window is connected with a rubber strip instead of glass putty. Insulating blankets are used on windows and doors- Type and layout of collectors: the direct gain window areas are 1.8x1.8m, 2.25x2.1m and 2.25x1.8m. A sunspace (1.5m wide) is attached to room 102. Two collectors are installed on the walls between the windows of room 104 and 202 and one collector under the windows One collector is on the wall between the window of room 201. The collectors mentioned are built with 0.24m clay brick covered with a single layer of glass. Two holes are opened on the top and the bottom of the wall collector. The wall collector (Trombe wall) supplies heat to the room mainly by conduction and convection. The daily use of the building requires the inside air temperature increase rapidly after sun rising. So the collectors are built with (from inside to outside): 0.24m clay brick, 0.04m polystyrene board as insulation, 0.001m iron plate absorber painted black, 0.060m air space and 0.003m glass. Solar energy absorbed by the collector is carried into room mainly by air exchange instead of conduction through the wall. The air temperature increases rapidly.
Fig. 8.1 Plan view of first floor
Fig. 8.2 Plan view of second floor
Fig. 8.3 South elevation drawing
Fig. 8.5 Structure of east, west and north wall
Fig. 8.6 Structure of roof
Shading of the south surface: to avoid solar collectors causing high room temperature in summer. a short overhang was built for shading. The length A of the overhang and the height B of the wall between the top of the collector and roof are determined according to the requirement that the overhang prevent the solar radiant from getting into the room as much as possible in summer but do not shade the collector during winter (Fig.8.7). For high latitude regions, it should be firstly realized that the overhang does not shade the collectors during winter. The noon solar altitude of the beginning of February is 5 degree more than that of the winter solstice. The following inequality can make sure that the collectors should not be shaded in January.
tg (hD+ 5°) <B/A
where hD= solar noon altitude of winter solstice. Solar altitude is calculated as
sinh=sinf sind + cosf cosd cosW
where
f = latitude, degree;
d = solar declination, degree;
W = solar time, degree;
For Shenyang f =41.77°, d = -23.45°, W =0° at noon, h^ equals 24.78°, tg (hD+ 5°) =0.572. For the designed solar house, A=0.6m, B=0.3m, B/A=0.5 approximately meets the inequality. The balcony stretch length A=0.6m and B=0.3m were designed.
- Design of facades: the form of the building is rectangular. The facades are quite simple. The collectors would not be shadowed by bumps of the south wall. The collectors and direct gain windows are connected together avoiding the south wall chaotic elevation.
Fig. 8.7 Shading
8.1.2 Thermal character calculation
A. Tested building and compared building
The training building had been tested and the compared building is an assumed building with the same location, orientation, layout of rooms, dimensions and other basic conditions as the tested one. The difference between the two buildings is the structure of the envelop. The compared building is assumed to be built as local buildings with 0.370m clay brick wall (same surface as tested one) without insulation inside the wall, 0.1 m cement pearlite as insulation of the roof, no insulation under the floor, 1.0x1.8m south window on lavatory and on the room of second floor of the same position as the tested one, 1.5x1.8m windows with the same number as the tested one. The compared building windows are also double wood and glass window. No collectors and sun spaces are installed.
B. Thermal transmittance of envelop
The conductivity of even texture and multilayer structure is expressed as
|
U=1/ (1/a 0+ S Rj+ 1/a i) |
(W/m2· °C) |
(1) |
where a 0= outside surface heat transfer coefficient, W/m²· C, and a 0=24.4 W/(m²· °C) when outside average wind velocity is 3m/s;a i =inside surface heat transfer coefficient, W/m2· °C, and for plain surface of wall, floor and ceiling a =8.7W/m2· °C;
Rj= thermal resistance of No.j layer of material of the envelop, m2· °C/W.
For solid material Rj=d j/kj, d j is the thickness of No.j material
and kj is the thermal conductivity of No.j material, W/m· °C.
The thermal conductivity of materials used in the building are [l]:
|
cement mortar |
0.93 |
|
lime mortar |
0.76 |
|
clay brick masonry |
0.81 |
|
furnace cinder |
0.29 |
|
pearlite |
0.078 |
|
asphalt felt |
0.17 |
|
reinforced concrete |
1.74 |
|
1: 10 cement pearlite |
0.27 |
|
precast pearlite block |
0.13 |
|
concrete |
1.51 |
|
(reinforced concrete hollow panel |
0.11 [2] thermal resistance) |
Tab.8.2 gives the thermal conductivity of the tested and the compared building.
C. Heat loss coefficient of rooms
Heat loss coefficient is divided into total heat loss coefficient TLC and net heat loss coefficient NLC, KJ/°C· day.
Tab.8.2 Thermal transmittance of envelop (W/m2· °C)
|
Building type |
Outside wall |
Roof |
Floor |
Outside windows |
|
Tested building |
0.45 for east. north, west wall 1.38 for south wall |
0.46 (0.45 for room 101) |
0.23 |
2.94 (no blanket) |
|
Compared building |
1.51 |
1.02 |
0.35 |
2.94 |
TLC represents daily accumulation value of heat loss a room according to steady heat transfer theory when the temperature difference is 1° C between the inside and outside. The heat loss here means the sum of the basic heat loss (without radiation acting on the building) of general heating calculation and infiltration heat loss. TLC is expressed as
|
|
KJ/°C· day |
(2) |
where j= number of surfaces of the room, including wall, door, window, roof and floor of different orientation;
nb=total number of surfaces;
Aj=area of No.j surface, m;
Uj=heat transmittance of No.j surface, W/m2· °C
n=air change rate, h-1, and 1 hour for tested building, 1.5 hour for compared building);
V=volume of a room, m3;
a = average density of outside air, kg/m3 here pa =1.2kg/m3;
Cp =specific heat of air under constant pressure, KJ/kg· °C
here Cp= 1.005 KJ/kg.· °C.
NLC means the sum of basic heat loss of the surfaces (except solar collectors) and infiltration heat loss.
|
|
KJ/°C· day |
(3) |
where j=1,..., nc is the number of solar collector, nc is the total number of collectors. The other letters have the same meaning as equation (2).
TLC is used to calculate the supplemental heat of compared building and NLC to calculate SLR of tested building. The performance of collectors is calculated alone. The heat loss of the collectors is subtracted from the amount of heat supply. So it is quite easy to compare the performances of the collectors.
Total heat loss and net heat loss are the products of heat loss coefficients and day-degree values. Tab.8.3 is heat loss coefficient of rooms.
Tab.8.3 Heat loss coefficient of rooms
|
Room number |
101 |
102 |
103 |
104 |
105 |
106 |
201 |
202 |
203 |
||||||||||
|
|
Tes. |
Corn. |
Tes. |
Corn. |
Tes . |
Corn. |
Tes. |
Corn. |
Tes . |
Com. |
Tes . |
Com. |
Tes . |
Com. |
Tes . |
Com. |
Tes . |
Com. |
|
|
South wall |
A |
5.34 |
5.88 |
7.35 |
11.40 |
2.91 |
5.88 |
0.48 |
5.88 |
2.52 |
3.35 |
3.35 |
3.35 |
8.10 |
12.60 |
8.52 |
16.20 |
9.45 |
9.99 |
|
U |
1.38 |
1.51 |
|
1.51 |
1.38 |
1.51 |
1.38 |
1.51 |
1.38 |
1.51 |
1.38 |
1.51 |
1.38 |
1.51 |
1.38 |
1.51 |
1.38 |
1.51 |
|
|
AU |
7.37 |
8.88 |
|
17.21 |
4.02 |
8.88 |
0.66 |
8.88 |
3.48 |
5.06 |
4.62 |
5.06 |
11.18 |
18.88 |
11.76 |
24.46 |
13.04 |
15.08 |
|
|
South window |
A |
3.24 |
2.70 |
9.45 |
5.40 |
3.24 |
2.70 |
3.24 |
2.70 |
1.80 |
1.80 |
|
|
8.10 |
5.40 |
8.28 |
7.20 |
4.03 |
3.49 |
|
U |
|
2.94 |
|
2.94 |
|
2.94 |
|
2.94 |
|
2.94 |
|
|
|
2.94 |
|
2.94 |
|
2.94 |
|
|
AU |
|
7.94 |
|
15.88 |
|
7.94 |
|
7.94 |
|
5.29 |
|
|
|
15.88 |
|
21.17 |
|
10.26 |
|
|
North wall |
A |
|
|
|
|
|
|
|
|
|
|
48.91 |
48.91 |
|
|
20.61 |
20.61 |
31.41 |
31.41 |
|
U |
|
|
|
|
|
|
|
|
|
|
0.45 |
1.51 |
|
|
0.45 |
1.51 |
0.45 |
1.51 |
|
|
AU |
|
|
|
|
|
|
|
|
|
|
22.00 |
73.85 |
|
|
9.27 |
31.12 |
14.13 |
47.43 |
|
|
North window |
A |
|
|
|
|
|
|
|
|
|
|
6.00 |
6.00 |
|
|
2.79 |
2.79 |
2.79 |
2.79 |
|
U |
|
|
|
|
|
|
|
|
|
|
2.94 |
2.94 |
|
|
2.94 |
2.94 |
2.94 |
2.94 |
|
|
AU |
|
|
|
|
|
|
|
|
|
|
17.64 |
17.64 |
|
|
8.20 |
8.20 |
8.20 |
8.20 |
|
|
West wall |
A |
11.23 |
11.23 |
|
|
|
|
|
|
|
|
5.22 |
5.22 |
12.60 |
12.60 |
|
|
5.52 |
5.52 |
|
U |
0.45 |
1.51 |
|
|
|
|
|
|
|
|
0.45 |
1.51 |
0.45 |
1.51 |
|
|
0.45 |
1.51 |
|
|
AU |
5.05 |
16.95 |
|
|
|
|
|
|
|
|
2.35 |
7.88 |
5.67 |
19.03 |
|
|
2.48 |
8.33 |
|
|
West window |
A |
0.79 |
0.79 |
|
|
|
|
|
|
|
|
0.79 |
0.79 |
|
|
|
|
0.79 |
0.79 |
|
U |
3.26 |
3.26 |
|
|
|
|
|
|
|
|
3.26 |
3.26 |
|
|
|
|
3.26 |
3.26 |
|
|
AU |
2.56 |
2.56 |
|
|
|
|
|
|
|
|
2.56 |
2.56 |
|
|
|
|
2.56 |
2.56 |
|
|
East wall |
A |
|
|
|
|
|
|
|
|
13.73 |
13.73 |
|
|
|
|
18.90 |
18.90 |
|
|
|
U |
|
|
|
|
|
|
|
|
0.45 |
1.51 |
|
|
|
|
0.45 |
1.51 |
|
|
|
|
AU |
|
|
|
|
|
|
|
|
6.18 |
20.73 |
|
|
|
|
8.51 |
28.54 |
|
|
|
|
Floor |
A |
14.40 |
14.40 |
28.80 |
28.80 |
14.40 |
14.40 |
14.40 |
14.40 |
8.64 |
8.64 |
32.04 |
32.04 |
|
|
|
|
|
|
|
U |
0.23 |
0.35 |
0.23 |
0.35 |
0.23 |
0.35 |
0.23 |
0.35 |
0.23 |
0.35 |
0.23 |
0.35 |
|
|
|
|
|
|
|
|
AU |
3.31 |
5.04 |
6.62 |
10.08 |
3.31 |
5.04 |
3.31 |
5.04 |
1.99 |
3.02 |
7.37 |
11.21 |
|
|
|
|
|
|
|
|
Roof |
A |
14.4 |
14.4 |
|
|
|
|
|
|
|
|
|
|
28.80 |
28.80 |
49.14 |
49.14 |
20.34 |
20.34 |
|
U |
0.45 |
1.02 |
|
|
|
|
|
|
|
|
|
|
0.46 |
1.02 |
0.46 |
1.02 |
0.46 |
1.02 |
|
|
AU |
6.48 |
14.69 |
|
|
|
|
|
|
|
|
|
|
13.25 |
29.38 |
22.60 |
50.12 |
9.36 |
20.75 |
|
|
South door |
A |
|
|
|
|
|
|
|
|
|
|
3.51 |
3.51 |
|
|
|
|
2.72 |
2.72 |
|
U |
|
|
|
|
|
|
|
|
|
|
5.24 |
5.24 |
|
|
|
|
5.24 |
5.24 |
|
|
AU |
|
|
|
|
|
|
|
|
|
|
18.39 |
18.39 |
|
|
|
|
14.25 |
14.25 |
|
|
S AU (W/°C) |
24.77 |
56.06 |
6.62 |
43.17 |
7.33 |
21.86 |
3.97 |
21.86 |
11.65 |
34.10 |
74.93 |
136.6 |
30.10 |
23.17 |
60.34 |
163.6 |
64.02 |
126.9 |
|
|
V (m3) |
27.24 |
27.24 |
73.54 |
73.54 |
35.99 |
35.99 |
35.99 |
35.99 |
20.34 |
20.34 |
77.82 |
77.82 |
78.80 |
78.80 |
137.4 |
137.4 |
52.14 |
52.14 |
|
|
nVpaCp/3.6 (W/°C) |
9.13 |
13.69 |
12.32 |
36.95 |
12.06 |
18.08 |
12.06 |
18.08 |
6.81 |
10.22 |
26.07 |
39.10 |
26.40 |
39.60 |
46.04 |
69.06 |
17.47 |
26.20 |
|
|
|
33.90 |
69.75 |
18.94 |
80.12 |
19.39 |
39.94 |
16.03 |
39.94 |
18.48 |
44.32 |
110.0 |
175.7 |
56.5 |
122.8 |
106.4 |
232.7 |
81.49 |
153.1 |
|
|
Tes.NLC Com.TLC (KJ/°C· d) |
2929 |
6026 |
1636 |
6922 |
1675 |
3451 |
1385 |
3451 |
1595 |
3829 |
8726 |
15180 |
4882 |
10607 |
9191 |
20103 |
7041 |
13324 |
|
In Tab.8.3., Tes. means tested building, Com. means compared building. A: m2, U:W/m² · °C, AU: W/°C.
Tab.8.4 is the layout of collectors except direct gain windows.
Tab.8.4 The layout of collectors, m2
|
Room No. |
Collectors |
vertical projection of sunspace |
||
|
On wall between two windows |
under the window |
sum |
|
|
|
102 |
|
|
|
12.6 |
|
104 |
2.88 |
2.97 (vertical projection) |
5.85 |
|
|
201 |
1.62 |
|
1.62 |
|
|
202 |
2.88 |
1.94 |
4.82 |
|
D. The calculation of supplemental heat and energy saving effect with SLR method [1]
SLR method of solar house design is mainly used to calculate the supplemental heat Qaux and energy saving effect ESF. The supplemental heat Qaux is the amount of energy supplied by a boiler to maintain the inside temperature not lower than basic inside temperature Tb. When inside air temperature Tr>Tb, the boiler stops work and Qaux=0.
Based on hour-by-hour simulation of unsteady heat transfer theory, paper [1] presents the function of different solar houses between solar energy-supply ratio SHF and solar-energy-gain ratio SLR under the condition that the heat Qin released by man, lump and other non-heating equipments is zero. The expression is SHF=f (SLR), and SLR=SM/ (NLC-DDM).SM is solar energy obtained by solar collectors in one month through the pane of collectors The monthly net heat loss of a room is Qnet=NLC· DDM. The net heat loss coefficient NLC is shown in Tab.8.3 . DDM is monthly day-degree value. For the direct gain window and sunspace
|
SM=¯M· Sot· a a· Ag · Xm |
(KJ) |
(4) |
where SM= monthly total energy gain obtained by solar collectors through panes;
M = number of days in the calculated month;
¯Sot=monthly average day value of total radiation which is absorbed by south vertical panes and gets into the room, KJ/m²· day).
Paper [1] gives the values;
a a efficient solar energy absorbing factor of inside surface of a room;
Ag=area of absorbing surface of collectors, m2
Xm=efficient area factor of window light transmitting
For Trombe wall type collector
|
SM=¯M· Sor · a a· Ag· Xm |
(KJ) |
(5) |
here
or= monthly average daily value of total radiation transmitting through the pane of south vertical surface, KJ/(m²· day), shown in paper [1]
a a absorbing coefficient of Trombe wall surface; the other letters have the same meaning as in equation (4)
After the calculation of SHF from SLR on the relative curves of SHF and SLR (shown in paper [1]), the monthly supplemental heat supplied by the boiler is calculated as
|
Qaux,M=NLC-DDM (l-SHF) |
(KJ) |
(6) |
For the compared building, negative value of SHF is usually obtained when net heat loss coefficient is used for SHF-SLR function. So total heat loss coefficient TLC (shown in Tab.8. 3) is employed for the expression SHFc=f (SLRc).
|
SLRc=Sc,M/ (TLC-DDM) |
(7) |
where the footnote c is for compared building.
The SHF-SLR curves of the compared building is also presented in paper [1], and the supplemental heat Qaux, c is calculated as
|
Qaux, c=TLC-DDM (l-SHFc) |
(KJ) |
(8) |
The energy saving of solar house to compared building is
|
d Qaux=Qaux, c-Qaux |
(KJ) |
(9) |
The energy saving coefficient of solar house to compared building is
|
ESF=l-(Qaux/Qaux,c) |
(10) |
The monthly solar energy supply coefficient and monthly heat supply by the boiler of room 201 as a example are calculated in the following table 8.5.
Tab.8.5 Monthly energy supply and monthly supplemental heat of room 201 and the compared room
|
No. |
Item |
Notation |
Unit |
Nov. |
Dec. |
Jan. |
Feb. |
Mar. |
notes |
|
|
(1) |
Days in a month |
M |
d |
30 |
31 |
31 |
28 |
31 |
|
|
|
(2) |
Monthly degree-day value |
DD12,M |
°C· d |
360 |
636 |
744 |
571 |
369 |
from paper [1] |
|
|
(3) |
System 1 |
Monthly average daily solar radiation through panes after absorbing by panes |
|
KJ/m²· d |
8651 |
7802 |
8013 |
9295 |
8203 |
from paper [1] solar radiation reflectance is 0.2 |
|
(4) |
Monthly effective solar energy gain |
S1,M |
MJ |
1514 |
1411 |
1449 |
1518 |
1483 |
5.832x (3) x (1) |
|
|
(5) |
Monthly net heat loss |
Qnet,M |
MJ |
1464 |
2587 |
3026 |
2323 |
1501 |
4.068x (2) |
|
|
(6) |
Monthly solar-energy-gain ratio |
SLR1,M |
|
1.03 |
0.55 |
0.48 |
0.65 |
0.99 |
(4)/(5) |
|
|
(7) |
Monthly solar-energy-supply ratio |
SHR1,M |
|
0.28 |
0.15 |
0.125 |
0.18 |
0.28 |
from the curves (3) of Fig.8.8 |
|
|
(8) |
Monthly supplemental heat |
Qaux,1,M |
MJ |
1054 |
2199 |
2648 |
1905 |
1081 |
[1-(7)] x (5) 28867MJ |
|
|
(9) |
System 2 |
Monthly average daily solar radiation through single glass window |
|
KJ/m² · d |
9720 |
8746 |
9109 |
10590 |
9605 |
from paper [1] = 0.2 |
|
(10) |
Monthly effective solar energy gain |
S2,M |
MJ |
400 |
372 |
387 |
407 |
408 |
1.371x (9) x (1) |
|
|
(11) |
Monthly net heat loss |
Qnet,2,M |
MJ |
293 |
518 |
606 |
465 |
300 |
0.814x (2) |
|
|
(12) |
Monthly solar-energy-gain ratio |
SLR2,M |
|
1.37 |
0.72 |
0.64 |
0.88 |
1.36 |
(10)/(11) |
|
|
(13) |
monthly solar-energy-supply ratio |
SHF2,M |
|
0.30 |
0.075 |
0.06 |
0.125 |
0.29 |
from the curves (1) of Fig.8.9 |
|
|
(14) |
Monthly supplemental heat |
Qaux, 2, M |
MJ |
205 |
479 |
570 |
407 |
213 |
[1-(13)] x (11) S 1872MJ |
|
|
(15) |
Compared |
Monthly effective solar energy gain |
SC,B,M |
MJ |
893 |
832 |
854 |
895 |
875 |
3.44x (3) x (1) |
|
(16) |
Monthly "total energy loss |
Qt,M |
MJ |
3819 |
6746 |
7892 |
6057 |
3914 |
10.607x (2) |
|
|
(17) |
Monthly solar-energy- gain ratio |
SLRC,B,M |
|
0.23 |
0.12 |
0.11 |
0.15 |
0.22 |
(15)/(16) |
|
|
(18) |
Monthly solar-energy-supply ratio |
SHFC,B,M |
|
0.09 |
0.03 |
0.035 |
0.05 |
0.08 |
From the curves of Fig.8.10 |
|
|
(19) |
Monthly supplemental heat |
Qaux, C, B, M |
MJ |
3745 |
6544 |
7616 |
5754 |
3601 |
[1-(18)] x (16) S 27260MJ |
|
The following is the calculation of Tab.8.5
- The passive system is numbered as that direct gain window system with footnote 1 and heat collector system with footnote 2. The item (2), (3) and (9) are from paper [1]- Net heat loss coefficient NLCB=4882KJ/ (°C · d) of the solar house and the total heat loss coefficient TLCB=10607KJ/ (°C· d) of the compared building are from Tab.8.3. The footnote B means total value.
- S1,M and S2M, of the solar house and SC,B,M of the compared building are shown in Tab.8.5 numbered (4), (10), and (15) respectively. They are
S1,M, =Xm,1· ¯Ag1· Sot· a °a,1· MS2,M=Xm.,2· ¯Ag2· Sor· a a,2· M
SC,B,M=Xm,c· ¯Agc· Sot· a a,c· M
where light transmission ratio Xm,1= 0.75 (test result), Xm,2=0.94 (test result); Xm,c=0.65; window area Ag,1=8.1m2, Ag,2=1.62m2, Ag,c=5.4m2;
a a,1=the effective solar energy absorbtance of the inside surface of the direct gain solar house.
Fig. 8.8 Diagram of SHF-SLR curves of direct gain solar house
1. Single glass, no thermal curtain at night
2. Single glass with thermal curtain at night
3. Double glass, no thermal curtain at night
4. Double glass with thermal curtain at night
* Thermal resistance of curtain is 0.86 m² °C/w
where pw is the average reflectance of inside surfaces of rooms and is expressed as n
where
pi = reflectance of No.i surface;
Ai =area of No.i surface;
n= number of surfaces;
Ao =net area of window;
Aw =area of inside surfaces (except window).
Fig. 8.9 Diagram of SHF-SLR curves of trombe wall with single and clay brick wall
1. 0.240 m wall with air vents
2. 0.370 m wall with air vents
3. 0.240 m wall without vents
4. 0.370 m wall without vents
The reflectance of the white painted surfaces of the walls and the ceiling is 0.52, and the cement surface of the floor 0.27. The reflectance of glass is pc=0.1. Thus
The absorbtance of sunlight of wall is a a,2=0.9. For the compared building pw =0.46, , a a,c=0.98. The calculated results are
1,M=0.75x8.1x¯0.96xSot· ¯M=5.832Sot· M
2,M=0.94x1.62¯x0.9xSor· ¯M=1.371Sor· M
C,B,M=0.65x5.4x¯0.98xSot· ¯M=3.44Sot· M
They are numbered (4), (10) and (15) respectively in Tab.8.5.
- The calculation of NLC1 and NLC2 of solar house![]()
- The calculation of SLR of solar house
Qnet,1=NLC1xDD12,M=4.068DD12,M
Qnet,2=NLC2xDD12,M=0.814DD12,M
SLR1,M=S1,M/(NLC1· DD12,M)
SLR2,M=S2,M/(NLC2· DD12,M)
They are numbered (5), (11), (6) and (12) respectively in Tab.8. 5.
- According to SHF-SLR curve, SHF1,M and SHF2,M are calculated and numbered (7) and (13) respectively.- The total heat loss of the compared building is
Qt, M=TLCB· DD12,M=10.607DD12,M numbered (16) in Tab.8. 5.
SLRC,B,M=SC,B,M,/(TLCB· DD12, M) is of the compared building numbered (17) in Tab.8. 5. SHFC,B,M of the compared building is calculated from the Fig.8.10 of curves numbered (18) in Tab.8.5.
- Calculation of supplemental heatQ,aux.l,M= (1-SHF1,M) xQnet,1,M
Qaux.2.M= (1-SHF2,M) xQnet,2.M
Qaux, c,B,M = (1 -SHFc,B,M )xQt,1,M
They are numbered (8), (14) and (19) in Tab.8.5.
Fig. 8.10 Diagram of SHF-SLR curve of the compared building
- Supplemental heat in heating period (footnote q means heating period)
|
|
|
|
|
|
The sum of the above is Qaux, B,q=10761 MJ. For the compared building
|
|
|
- Energy saving and the coefficient of energy saving of the solar house Energy saving coefficient is:ESF=1-Qaux,B,q/Qaux,c,B,q:=l-10761/27260=60.5%
Energy saving is:d Qaux,B,q=Qaux,c,B,q-Qaux,B,q=27260-10761=16499MJ
The same method is used to calculate the energy saving coefficient and energy saving of the other eight rooms (including the two corridors). The results are shown in Tab.8.6.
Tab.8.6. Energy saving and energy saving coefficient of the passive solar house during heating period
|
No. of room |
101 |
102 |
103 |
104 |
105 |
106 (cor.) |
201 |
202 |
203 (cor.) |
notes. |
|
Floor area A (m2) |
14.4 |
28.8 |
14.4 |
14.4 |
8.64 |
32.04 |
28.8 |
49.14 |
20.34 |
S 210.96 |
|
ESF (%) |
52.9 |
82.3 |
55.5 |
86.3 |
60.2 |
42.5 |
60.5 |
57.4 |
47.5 |
|
|
Energy saving (MJ) |
8023 |
13704 |
4617 |
6543 |
5885 |
17296 |
16499 |
29861 |
16450 |
S 118878 |
The energy saving coefficient of the building is the weighted averages of the coefficients of every building according to the area of rooms
8.1.3 Test and analysis of thermal performance
A. Testing object, instrument and method
The training building is finished on Jan. 10, 1994. Long term test and short term test were carried out to estimate its performance comprehensively. Long term test of inside ail temperature of rooms and ambient temperature outside the building lasts from Jan. 18 to the end of March. Short term test carried from Feb.l to Feb. 9 including outside and inside temperatures flow velocity and temperature of the air through the outlet and inlet of the collector, total radiation intensity and indirect radiation intensity on horizontal surface and surfaces of collectors
Double metal sheet self-recording thermometer and mercury thermometer were used for temperature test. Hot-wire anemometer was used for air flow velocity of the outlet and inlet of the collectors. Solar radiation intensity was tested with LI-185B radiometer made by Li-COR company in USA.
When the building was finished, it was nearly winter vacation. Supplemental heating system and other electrical instrument did not work. So the test was carried under the condition that no man was using the building and no supplemental heating system was working.
B. Results of short detail test
Short term test should not last too short. Theoretical analysis indicates[3] that the effect of initial condition on the test results would not eliminate until two days later for heavy and medium heavy structures. So a five day test results were analyzed from Feb.3 to Feb.7, 1994 omitting the first two days and the last two days of the nine-day test. Fig.8.11 shows the results of the test including outside horizontal total radiation, inside temperature and ambient temperature.
C. Calculation of thermal equilibrium
Thermal equilibrium means that the energy gain of the passive building theoretically equals to the heat loss during a certain testing period, i.e.
|
Qaux+ Om1+ Qm2+ Qm3=Qm4+ Qm5 |
(11) |
where
Qaux=heat from supplemental heating system;
Qm1= heat from man, lumps and testing instrument;
Qm2= energy gain from solar collectors;
Qm3= energy gain from direct gain windows;
Qm4=heat loss of envelop;
Om5= infiltration heat loss.
Actually, it is impossible for the two sides of equation (11) to be exactly equal for kinds of errors of testing. 10% difference of the two sides is permissive. Take room 201 as an example for thermal equilibrium calculation. The heat loss coefficient
where 56.5 W/°C is from Tab.8.3; Ag=8.1m2 is the area of south window.
_Ug is the average thermal transmittance of the south window. The thermal transmittance is 2.94 W/m2· °C during 8 hours daytime and 1.85 W/m2· °C during night time. The window was covered with two thermal blankets made of two layers of plastic film. So the average thermal transmittance is:
_ Ug= (2.94x8+ 1.85x16) /24=2.21 W/m²· °C
and BLC=56.5+ 8.1x2.21 =74.4 W/°C. The average inside temperature of these 5 days is 2.442°C, and the ambient average temperature is -7.742° C. The difference is d T=2.442-(-7.742) = 10.184°C So the total heat loss of these five days is:
QL=BLC· d T.TIME =74.4x10.184x5x24x3.6=327322 KJ
where TIME=5x24x3600 S
The supplemental heat is Qaux=0 during tested period. The heat from lumps and testing instrument is zero. There existed one person in the room working 8 hours one day during testing period. The released heat of the person is HOW. The total heat from the person is:
Qm1=110xlx5x8x3.6=15840 KJ
The heat from the direct gain window:
As shown in Fig.8.11, the outside horizontal radiation is 49824KJ/m2 for the 5 days. The radiation ratio between the vertical surface and horizontal surface is 1.33 according to test. So the total radiation on the south wall is:
q=1.33x49824=66266 KJ/m2
The tested transmission of double layer of glass is t a =0.65 and light transmission ratio of the window is Xg=0.75. So the heat from the direct gain window is:
Qm3=q· t a · Xg· Ag=66266x0.65x0.75x8.1 =261668 KJ
Fig. 8.11 Test results of training building from Feb. 3rd to 7th
Energy gain from solar collectors:
Because a layer of polystyrene board was installed on the wall of the collector, the heat obtained is mainly from air circulation. It is expressed as:
|
q2 =Av· V (Tout-Tin)· r· CpX3.6 |
(KJ/h) |
(12) |
where
Av=area of collector vents, m2;
V=air velocity through the vents at a moment, m/s;
Tout =temperature of the air from the top vent at the moment, °C;
Tin = temperature of the air in the room; °C;
r= density of the air at the temperature of (Tout + Tin)/2, g/m3;
Cp -specific heat of air, J/g· °C;
The energy gain of the testing period is:
|
|
(KJ) |
(13) |
where N= testing hours.
The test was carried hour by hour from 8.00am to 16.00pm during the detail test period. The values are:
Tout -Tin = 14 1°C
average air velocity of the top vent V=0.49m/s
AV=0.18x018=0.0324 m2
r=1200 g/m3
Cp= 1.005 J/g· °C
So q2=0.0324x0.49xl4.1xl200xl.005x3.6=972 KJ/h
Qm2 =972x8x5=38880 KJ
The total energy obtained by the room is:
Qh=Qm1+ Qm2+ Qm3=15840+ 38880 + 261668=316388KJ
The total energy gain is smaller than heat loss, i.e. Qh <QL. The deviation proportion (QL-Qh) /QL= (327322-316388) /327322=3.3%<10% satisfies the general precision requirement of thermal equilibrium analysis. The efficiency of the collector during these five days is:
D. Long term test results
Tab.8.7. shows the ten-day average values of outside and interior temperature.
Tab.8.7. Ten-day average temperature (without any supplemental heat)
|
Room No. |
3rd ten-day of Jan. |
let ten-day of Feb. |
2nd ten-day of Feb. |
3rd ten-day of Feb. |
1st ten-day of Mar. |
2nd ten-day of Mar. |
3rd ten-day of Mar. |
|
102 |
1.08 |
2.19 |
2.73 |
4.41 |
5.14 |
6.51 |
7.07 |
|
103 |
0.92 |
1.65 |
1.89 |
3.71 |
4.76 |
5.91 |
6.24 |
|
104 |
1.16 |
2.98 |
4.43 |
6.31 |
7.25 |
8.18 |
8.37 |
|
201 |
0.93 |
2.44 |
3.18 |
4.33 |
4.88 |
6.35 |
7.27 |
|
Outdoor |
-13.75 |
-10.05 |
-7.05 |
-6.88 |
-6.05 |
-3.8 |
3.23 |
The results show that the indoor temperatures are lower because:
-The house was finished on 1stJan., 1994, and the mortar on the inside surface was not dry enough.-The rubber strip on the window pane seam was not installed, so infiltration is high.
-The thermal resistance of plastic blankets on the windows of room 104 and room 201 is about 0.2 m2· °C/W. No blankets were installed on the windows of the other rooms.
-Because the house has not been used, no thermal blanket was installed on the door.
8.1.4 Economic analysis
Compared with normal buildings, solar house have a higher initial investment but a lower working expense during its endurance. The economic character of solar house lies in that the saving of working expense is more than the increase of initial investment. So the comparison of total expense transform into the comparison of the total saving of expense during its life endurance.
For the investor, the recovery period reflect the-economic effect. So recovery period is another evaluation quota accompanying the expense saving quota mentioned above. The following is the calculation investment saving SAV and recovery period n.
A. Investment saving SAV:
|
SAV=PI (d Qaux,g· CF-A· DJ)-A |
Yuan |
(14) |
where PI = recovery coefficient;
|
d Qaux,q= energy saving of solar house during heating period compared |
to common building, KJ; |
CF=price of fuel, Yuan/KJ;A= total increase of investment, Yuan;
DJ= coefficient of maintaining expense, i.e. the ratio of maintaining expense to total investment of the system, %.
The following is the calculation of the above values.
Recovery coefficient is
|
|
(15) |
where
d= interest rate of loan;
e=the increasing rate of the price of fuel in one year;
Ne= period of economic analysis, here 20 years is used;
The price of conventional fuel is:
|
CF=CF7· (q.Eff) |
(16) |
where
CF'= price of conventional fuel Yuan/kg;
g=calorific value of fuel, KJ/kg;
Eff=thermal efficiency of conventional heater.
According to the investigation at the beginning of 1994, the interest rate of loan is d=13%. The price of coal is 200 Yuan/ton with an increasing rate of e= 12-20%. Here e=12% is used.
When q=20.9MJ/kg, Eff=0.5, then CF=0.2/ (20.9x0.5) =0.01914 Yuan/MJ. The energy saving during heating period is d Qaux,q=118878MJ (Tab.8.6.). If DJ=4% and the investment increasing is 10000 Yuan, then according to formula (14)
SAV= 16.29 (118878x0.01914-10000x0.04)-10000=20549 Yuan
B. Recovery period n
Recovery period is the value of Ne when SAV=0 in formula (14), that is
|
|
(17( |
then recovery period is calculated from formula (17)
|
|
(18) |
Then PI=10000/ (118878x0.01914-10000x0.04) =5.332
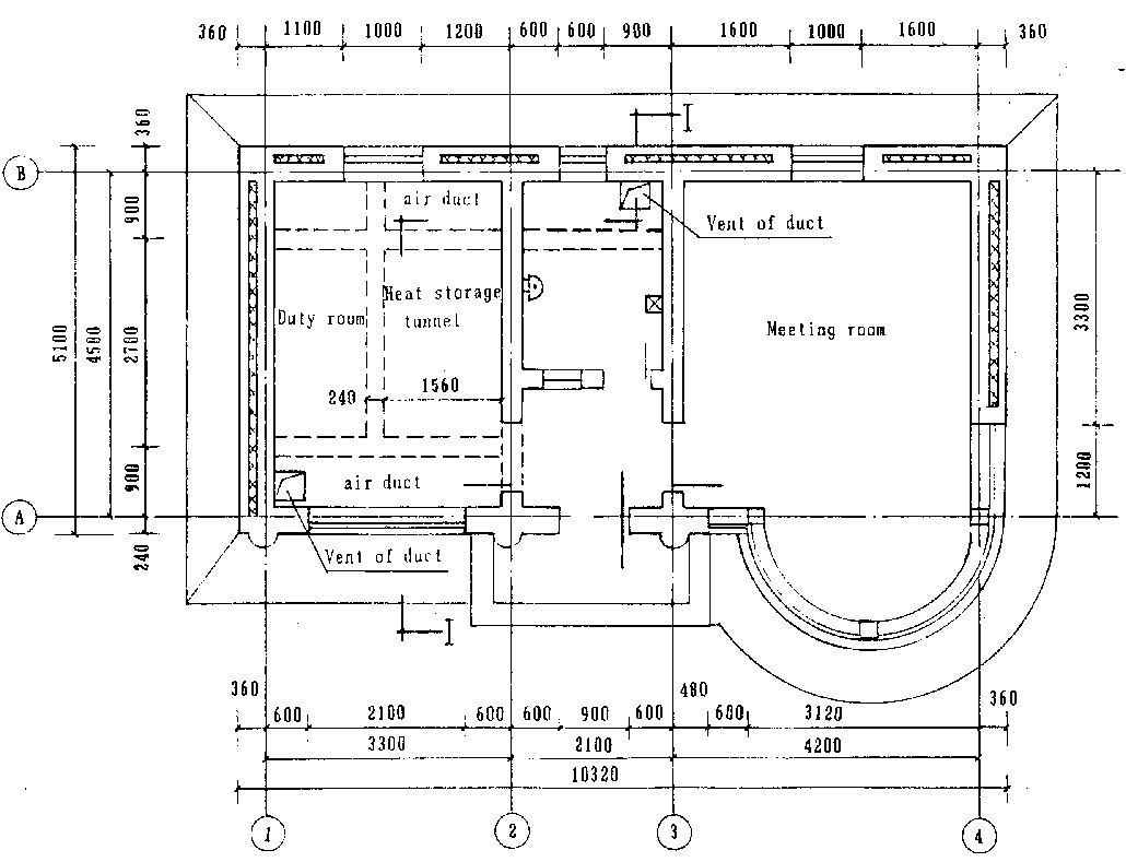
A. Description
The working office is a brick-and-concrete composite construction orienting south with an area of 55.6 m² Fig.8.12, Photo. 8.2 and Fig.8.13). The length is 10.32m, width 5.1m and height 3.0m. A meeting room was designed as a direct gain type and a duty room was designed as passive and active combined type (with an air collector and floor heat storage system). The design was based on practical, economical demonstrational purpose and for further research consideration. The location, meteorological condition are the same with the training building.
Fig. 8.12 Plan view of working office
B. Construction
The special construction of the house was concentrated on air collectors, a heat storage system and an envelop insulation. The direct gain windows are: 4.41m2 for duty room, 7.8m2 (projection on vertical plane) for the meeting room. The left south wall was built with 0.370m clay brick. The west wall, north wall and east wall were built with: mortar outside surface, 0.12m clay brick, 0.1 m polystyrene form board, 0.24m clay brick and indoor surface mortar. The thermal transmittance coefficient is 0.376 W/m² · °C. Dry cinder of 0.2m wide and 0.5m thick was laid along the perimeter of the floor lined with a moisture barrier. Under the floor structure is 0.2m thick dry cinder. The roof was built with: reinforced concrete hollow board, 0.2m thick 1: 10 cement, pearlite mortar, cinder sloping layer with an average thickness 0.083m and a water barrier layer. The thermal transmittance coefficient of the roof is 0.73W/m² · °C. A double layer wooden out door and double layer wooden windows were installed. The duty room window was covered with a thermal blanket (heat resistance 0.3m2· ° C/W). For the duty room, the air collector was installed on the roof and the gravel heat storage tunnel with vent duct and fan were built under the floor forming an active-passive combined heating system. This system was built with cheap materials, and could be constructed and maintained easily. It can not be frozen during cold winter.
C. Main technique quota
- Basic temperature 12°C.- The heat loss of the meeting room during heating period is 14100MJ. The energy gain through south window is 7100MJ. Solar energy supply coefficient [4] is 50.4%. Energy saving coefficient [1] is 56.6%.
- The heat loss of duty room during heating period is 10800MJ. The heat gain through south window is 4023MJ. Solar energy supply coefficient is 37.3%. Energy saving coefficient is 59.0%.
The average daily heat loss of the duty room is:
The supplemental energy required by duty room is 6800MJ during heating period and the average daily value is:
- The calculation of the area Ac of air collector for duty room [4] :
wheres s =energy supply coefficient, here is 37.3%;
et=energy collector efficiency, here is 0.4;
I = energy daily solar radiation on the collector, here is 9600 KJ/m²· day;
- The calculation of the volume of heat storage tunnel:
Given the temperature of the air from the collector 40 ° C and from the duct to the gravel tunnel 35 °C, the temperature difference d T=35-12=23°C. Given heat storage coefficient of the tunnel e=0.5, the gravel specific heat C=0.92KJ/kg· °C and unit weight p=1850kg/m3c the filling ratio of the volume K=0.7, according to the heat for storage Q'd=45300KJ, the volume of the tunnel is:
Actually the volume of the built tunnel is 3.1m3
Conclusion
Based on the design, construction, thermal calculation, the test of thermal factors and the economic analysis, the following is the conclusion:
- In north cold regions, to solve the frozen problem, air circulating collectors and gravel heat storage tunnel should be used. The cost of the collector is not high, but the joints of the ducts are expensive. The circulating fan consumes much energy and some maintenance is required. So under the economic condition of China, large area spreading is not feasible and much research need to be carried out.- The combined solar house has a high efficiency. The problems of heat collection, heat storage and insulation should be solved mainly by the construction method under the condition that not much investment is increased. Two points should be paid much attention to: the first is the insulation of the doors and the windows; the second is the construction quality Passive solar house is suitable for widespread use in China.
Reference
1. Li Yuanzhe, Handbook of thermal design for passive solar building, Press of Qinghua University, 1993
2. Architectural Design Institute of Liaoning Province, Standard of energy saving design for civil building, DB05-1-88, 1988
3. Li Yuanzhe, Principle and design of passive solar building, Energy Press, 1989
4. Guo Tingwei, Liu Jianmin, M.Daguenet, Using of solar energy, Press of Scientific and Technological Reference, 1987